...hab eigentlich noch viel Sch... 30er PHb, MMW Köpfchen, V-tronic usw liegen! Wollt mir, wenn die Tage länger werden was ganz wildes zusammenstecken! Hab aber das Projekt wegen eines Karmann Ghia's Nase unten von 1958 verworfen! Da der z.Z. beim Lackierer ist und da wohl auch noch einige Zeit sein wird, bau ich nen "Ersatzmotor" für meine Ratte...
Der Ersatzmotor soll dann der werden, der jetzt drinsteckt, deshalb soll's ne Welle werden, die für 20 PS gut ist; denn man weiß ja nie.... ![]()
Beiträge von powerdrake4
-
-
...Worb
heißt dann welche? Möchte mir evtl. im Winter(wenn die Schwarzgeldkasse es erlaubt) nen Quarktrini zulegen, aber eben kein Membran! Hab den jetzigen Zylinder gemessen, der ist noch gut und ich hab noch nen GS-Kolben liegen der passen würde, dann würde ich zusammenstecken und Getriebe usw testen... -
-
-
Hallo Gemeinde,
hab nen "Schrottmotor" bekommen, ist ein P150X und das beste, der ist gar kein Schrott! Motorhälften sind i.O., ist z.Z. ein Guß-polini mit gemachtem Kopf drauf, Kupplung gut und Getriebe scheint
auch o.k.! Wollte neu lagern und abdichten. Allerdings ist die Kurbelwelle ne 8; soll n Ersatzmotor für Strecke werden, fahre täglich...
such 'ne haltbare Drehschieberwelle, vielleicht kommt im Winter n Quatrini drauf; irgendwelche Empfehlungen oder sogar Bestände
-
...finde nur den sch... Montageplan nicht wieder; ist allerdings auch schon 'n Jahr montiert...

Wichtiger ist mir das mit dem Licht, ich fahr jeden Tag 80 km zur Arbeit hin und her, wenn's trocken ist...
Bring mir morgen mein Fluke-multimeter mit, glaub ich sollte mal wieder selbst das Brain einschalen
Poste hier wenn ich mehr weiß...
-
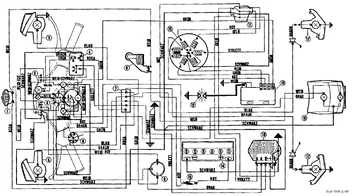
Hallo Elektrofanten,
hab gestern ne Vespatronik montiert, weil meine Ori-Zündung abgeraucht ist! Hab einige Posts gefunden, aber konkret war nix dabei was mir weiterhelfen könnte! Zum einen macht der Sip-tacho nur noch 4000 U/min bei 120 km/h und das Licht ist der Hohn!
Licht war mit der Ori-Zündung trotz 35W Scheinwerfer in Ordnung, jetzt mit der V-tronic "geht gar nicht; trotz 90 Watt"!?
Denke ich hab 'ne Klinke eingebaut, da ich den Ori-regler weiter nutzen möchte! Gibt's nen konkreten [lexicon='Schaltplan',''][/lexicon] für ne PX aus '82 mit Batterie und Blinker ohne Anlasser und mit ehemals 7 Kabel-lima? Vielleicht sogar mit Sip-tacho?
Wie gesagt, mit der Ori-zündung war alles gut... Danke für euer Feedback und schönen Tag... -
...und einmal gemacht fahren die Teile fast problemlos!! Meine Maus hat auch ne Automatik, weil sie mit ihrer linken nach ner OP nicht mehr schalten kann! Hab die Kiste auf Fußbremse umgebaut und sehr viel Zeit in den Motor investiert! Läuft nun ca.75 km/h und ist standfest und das seid 2 Jahren! Also, mach fertig Dein Schätzchen, die Dinger werden selten und werden oft geschlachtet; und was selten wird, wird irgendwann teuer

-
...hab heut ne Vespatronic montiert, machen alle soviel Wind drum
, ach ja, n' GS-Kolben war auch noch drin, der allerdings brachte "Leistung"; natürlich bearbeitet...
...ist sinnlos ohne Foto's, ich weiß, hab mir gestern beim Bearbeiten ins Iphone geflext, sonne Sch....
-
...ne Vespatronic und nen GS-Kolben für'n 177er Polini, jetzt noch kurz auf die Fräsbank und dann rein damit...
...gute Tip's für die Bearbeitung werden gerne von mir berücksichtigt...
-
...die Hülse wird nicht eingeklebt, die muß Freidrehen...

-
-
...andere Mutter weit genug auf den Bolzen drehen, Bolzen vorn am Schleifstein "anspitzen", Mutter wieder runter(ist zum
Gewinde entgraten) und dann sollte der Bolzen die Korbmutter finden...

-
...@cardoc, ja Deine ist chicker, aber wenn Du die Kiste auf'm Treffen suchst, mußt Du mittlerweile Dein Kennzeichen wissen; weiße V mit brauner Sitzbank fährt heute fast jeder (Eisdielenposer werden die häufig genannt
)@sd1981, jeder nach seinem(eigenen)Geschmack! Weiter so, jede Vespe verdient es gerettet zu werden...

-
...hab ne original Zü mit leichtem Lüfter gefahren, die hatte nach jetzt 2500 km 'ne Kernschmelze! Bau grad nen 150er mit nem Quatrini auf, da wird die Zü irgendwann im Frühjahr dann reinwandern, wenn alles klappt...

-
Hallo liebe Gemeinde,
gestern ist bei meiner Ratte die Zündung abgeraucht
, nu soll's ne Vespatronic werden! Irgendwelche Einwände oder gibt's was besseres für's Geld? Fahr nen hochgesetzen Guß-Polini mit 30er PHB und nen gemachten SIP-Road, fahr täglich (nicht bei Glatteis) 80 km zur Knochenmühle... Danke für eure Tips! Gruß Michael -
...da ist bestimmt nur das Gewindeauge ausgebrochen, oder? Daneben ist noch genug Material, neues Loch(leicht schräg)gebohrt, Gewinde rein, Verstellschraube rein, feddisch! Hält ewig...

-
...echt abgefahren das Teil; und es gibt schlechtere für mehr Euronen...

-
... Oldschool heißt ja nur "alte Schule", mach Dir die Kiste nach Deinem Geschmack, "Mädels" die Ablästern gibt's hier ohne Ende im Forum! Wichtig ist das Teil wir dann auch gefahren...
...und bitte, keine braune Sitzbank!(gibt's schon, siehe Foto Meistbetrachtet) -
...wo hat ne XL1 Plastik? Außer die Abdeckung Lenker besteht die aus Blech; jedenfalls hab ich das Beinschild letzte Woche bei so' ner Kiste geschweißt...

