Servus,
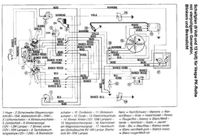
nachdem es bei meiner V50 immer die Birnen durchhaut, will ich mir jetzt mal n Spannungsbegrenzer einbauen.
Allerdings ist mir noch nicht ganz klar wie ich ihn anschließen muß.
Schwarz auf Maße legen?
Und das gelbe im Stromabnehmerkasten mit dem schwarzen Lichtkreislauf verbinden?
