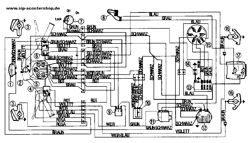
Hallo, habe in meiner alten PX nen Lusso KAbelbaum verbaut. KAnn meine alte nicht mehr benutzen. Soll wohl mit ner anderen und "umstecken" von 2 KAbeln unter der Kaskade wieder funktionieren.
Wer weiß was genaues?
Wer ist aus HS?
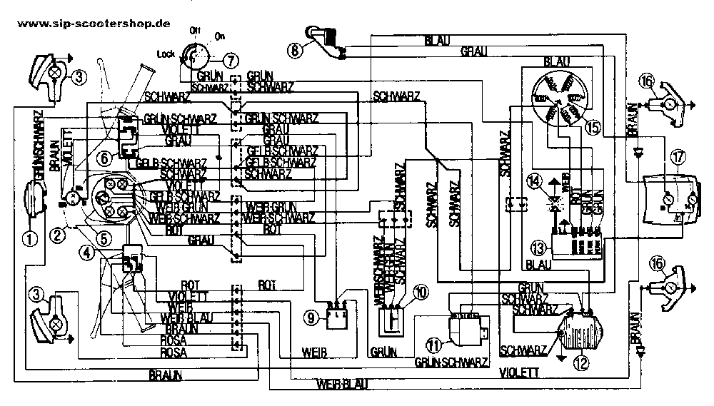
Hallo, habe in meiner alten PX nen Lusso KAbelbaum verbaut. KAnn meine alte nicht mehr benutzen. Soll wohl mit ner anderen und "umstecken" von 2 KAbeln unter der Kaskade wieder funktionieren.
Wer weiß was genaues?
Wer ist aus HS?
KAnn meine alte nicht mehr benutzen. Soll wohl mit ner anderen und "umstecken"
Hört sich nach nen Tread für Pornstar an.Nehme mal an es handelt sich um die Hupe.Hast du nen elestart Kabelbaum verbaut?DA Läuft dann die Hupe über die Batterie.Prüfe mal.Hast du ein Messgerät?
Ach ja , eine Batterie habe ich nicht........
