Dachte ich mir auch, aber dann bekomme ich den Gasgriff nicht mehr eingeschoben weil Durchmesser zu groß. ![]()
Kann es sein, dass es daran liegt das ich einen Supersprint Rundlenker habe?
Dachte ich mir auch, aber dann bekomme ich den Gasgriff nicht mehr eingeschoben weil Durchmesser zu groß. ![]()
Kann es sein, dass es daran liegt das ich einen Supersprint Rundlenker habe?
Wer kann mir helfen, wie wird das Teil eingebaut?
Gruß
Marc
OK, wenn das ein SS Repro Lenker ist, wer hat davon einen Explosionszeichnung???
dort ist der Sprung bzw. Verlauf auch gegeben allerdings nicht so krass wie bei deinem
wie meinst du das???
Soooo, hier mal kurz ein paar Bilder von meinem Rundlenker
Vorab vielen Dank...
Danke für die Zeichnung, aber mein Rundlenker sieht irgendwie anders aus.
- Der Tacho ist bei mir nicht rund.
- Ich habe keine Sicherungsklammern für Gas- und Schaltrohr, sondern Sicherungsstifte (Splinte) die am Ende durch die Rohre gesteckt werden
Vermutlich ein anderes Rundlenker Modell???
Moin,
ich suche eine Explosionszeichnung oder ein Bild von einem Rundlenker. Mich interessieren vorrangig die ganzen
Kleinteile wie Federscheiben, Flachscheiben, Anlaufscheiben und Distanzhülsen die in den Lenker reingehören.
Ich habe die Version mit dem Gas- und Schaltrohr wo die Sicherungsstifte für das Gas- und Schaltrohr
ganz am Ende also quasi im Scheinwerfergehäuse in die Rohre eingesteckt werden.
Hat da zufällig jemand eine Zeichnung oder ein Bild liegen oder einen Link etc. ???
Vorab vielen Dank und Gruß
Marc
Hallo,
ich habe eine V50 4 Blinker mit beigefügten Kabelbaum.
Da ich jetzt von Trapezlenker auf Rundlenker umrüsten will musste ein neuer Lichtschalter für meinen Rundlenker her
(siehe beigefügte Bilder).
Am Lenker habe ich folgende 10 Kabel:
schwarz-gelb -> [lexicon='Lenkerendenblinker',''][/lexicon] VR
schwarz-lila -> [lexicon='Lenkerendenblinker',''][/lexicon] VL
braun -> Blinker HR
hellblau -> Blinker HL
rot -> kommt vom Blinkgeber
weiß -> kommt vom Blinkgeber
grün -> kommt von der Zündung / Zündgrundplatte
schwarz -> Masse???
grau -> kommt vom Spannungsregler
gelb -> Scheinwerfer und Rückleuchte
Hupe bzw. Schnarre hab ich auch, aber ich weiß nicht welches Kabel dafür vorgesehen ist oder ob ich ev.
ein zusätzliches Kabel dafür ziehen muss. Im [lexicon='Schaltplan',''][/lexicon] ist ebenfalls keine Hupe aufgeführt. Nachrüsten
müsste doch möglich sein oder???
Na ja mich interessiert jetzt in erster Linie welche der angegebenen Kabel auf welchen PIN am neuen
Lichtschalter gelegt werden müssen, dafür hab ich einfach mal Nummern drangeschrieben.
Please help ![]()
Nee alles super, ich bestelle jetzt erstmal die ganzen Teile und dann kommen bestimmt wieder Fragen auf ![]()
Mir ist übrigens aufgefallen das ich in einem Strang mit 3 schwarzen Kabeln habe und dann nochmal 3 farbige (grün weiß rot)
in dem zweiten Strang?! Müsste das nicht eigentlich ein Strang mit einem blauen, einem schwarzen und einem grünen
Kabel sein und der zweite Strang dann wie beschrieben ein weißes, ein rotes und ein grünes Kabel???
Wie kriege ich jetzt raus welches Kabel welches ist???
Soweit ich weiß gibt es CDIs (für die moderneren Modelle und Zündspulen für die älteren Modelle mit 12 V. Ich glaube ich brauche eine 12 V Zündspule, ob man aber auch eine CDI alternativ nehmen kann weiß ich leider nicht ![]()
Aus der Zündspule kommt jedenfalls nur ein Kabel für die Zündkerze und ein Kabel was zur Zündplatte geht, bei der CDI sind es laut deiner Zeichnung 5 Kabel.
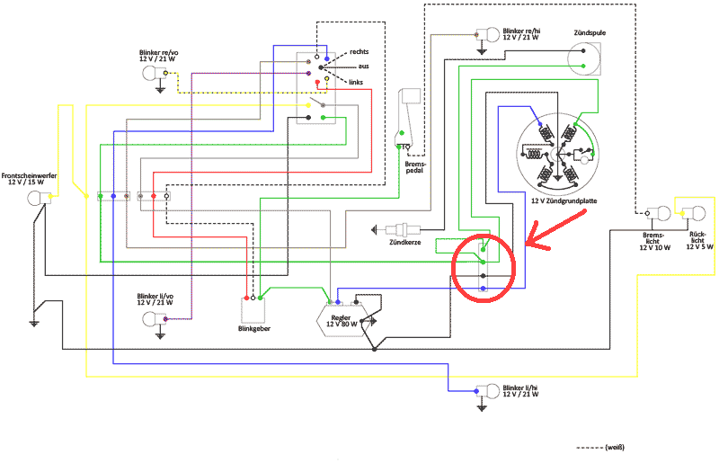
Hallo,
ich habe wohl eines der letzten V50 Spezial Modelle. Diese Modelle hatten laut meinen Recherchen
schon 12 Volt und 4 Blinker. In meiner Teilekiste (war beim Roller dabei) habe ich einen passenden
12 V / 80 Watt Spannungsregler gefunden, auch das spricht dafür das ich ein 12 V Modell habe.
Leider waren kein Blinkrelais und keine passende Zündspule mit dabei.
Im Netz habe ich den hier beigefügten [lexicon='Schaltplan',''][/lexicon] gefunden, müsste eigentlich der Richtige sein.
An elektrischen Komponenten ist bei mir momentan folgendes vorhanden:
- Kabelbaum komplett
- Zündplatte
- Polrad
- Spannungsregler
Was fehlt mir nun noch???
Folgendes würde mir spontan einfallen:
- außenliegende Zündspule, aber welche???
- Blinkgeber / Blinkrelais, aber welches??? (ich möchte später nur noch 2 [lexicon='Lenkerendenblinker',''][/lexicon] anschließen)
Außerdem habe ich im [lexicon='Schaltplan',''][/lexicon] noch eine Art Verteiler oder so ähnlich gesehen der nicht
weiter beschrieben ist. Ich habe dieses Bauteil mit einem roten Kreis makiert, aber vielleicht
gibt es das ja auch gar nicht und die Kabel werden dort einfach nur zusammengesteckt ![]()
Für eure Tipps bin ich wie immer dankbar ![]()
Sooooo,
Schublehre hab ich zwar noch nicht besorgt, dafür aber nochmal im Netz etwas nachgeforscht.
Ich habe wohl eines der letzten V50 Spezial Modelle. Diese Modelle hatten laut meinen Recherchen
schon 12 Volt und 4 Blinker. Darüber hinaus habe ich in meiner Teilekiste auch noch einen passenden
12 V / 80 Watt Spannungsregler gefunden, auch das spricht dafür
Im Netz habe ich den beigefügten [lexicon='Schaltplan',''][/lexicon] gefunden, müsste eigentlich der Richtige sein.
An elektrischen Komponenten ist bei mir momentan folgendes vorhanden:
- Kabelbaum komplett
- Zündplatte
- Polrad
- Spannungsregler
Was fehlt mir nun noch???
Folgendes würde mir spontan einfallen:
- Zündspule, aber welche???
- Blinkgeber / Blinkrelais, aber welches???
Außerdem habe ich im [lexicon='Schaltplan',''][/lexicon] noch eine Art Verteiler oder so ähnlich gesehen der nicht
weiter beschrieben ist. Ich habe dieses Bauteil mit einem roten Kreis makiert, aber vielleicht
gibt es das ja auch gar nicht und die Kabel werden dort einfach nur zusammengesteckt ![]()
Für eure Tipps bin ich wie immer dankbar ![]()
Yo, ich werde am Wochenende mal eine Schublehre besorgen und dann bei Zeiten mal nachmessen.
Erstmal vielen Dank ![]()
Ok und das Polrad passt auch so auf meinen 50n Motor oder brauch ich auch ne andere Kurbelwelle.
Ich meine ich hätte hier gelesen, dass es Kurbelwellen mit unterschiedlichem Durchmesser gibt.
Welchen Durchmesser benötige ich für das abgebildete Polrad oder kann ich das selber ausmessen?
Is ja ein Konus wenn ich das richtig gelesen habe.
Hab es probehalber auch mal draufgesteckt, aber das Gewinde guckt dann nur 1-2 mm raus und die Kurbelwelle hat dementsprechend Spiel weil Sie aus meiner Sicht zu weit im Motorblock steckt. Zieht die sich dann mit der Mutter vom Polrad aus dem Motor ein Stück raus oder wie funzt das ![]()
Kann denn keiner helfen ??? ![]()
