so hat alles geklappt. vielen dank noch mal an chup4! ![]()
Beiträge von VespaConRuccola
-
-
das macht sinn. danke typ!

-
Na dann kann es ja nur noch die andere Seite sein, zur Lampe hin, aber die leuchtet ja auch nur, wenn ich den Schalter umlege und Strom fließt...

Und damit wird mein Problem offensichtlich. Ich erkenne auf dem [lexicon='Schaltplan',''][/lexicon] nicht wo die Spannung anliegt...
-
Stimmt.
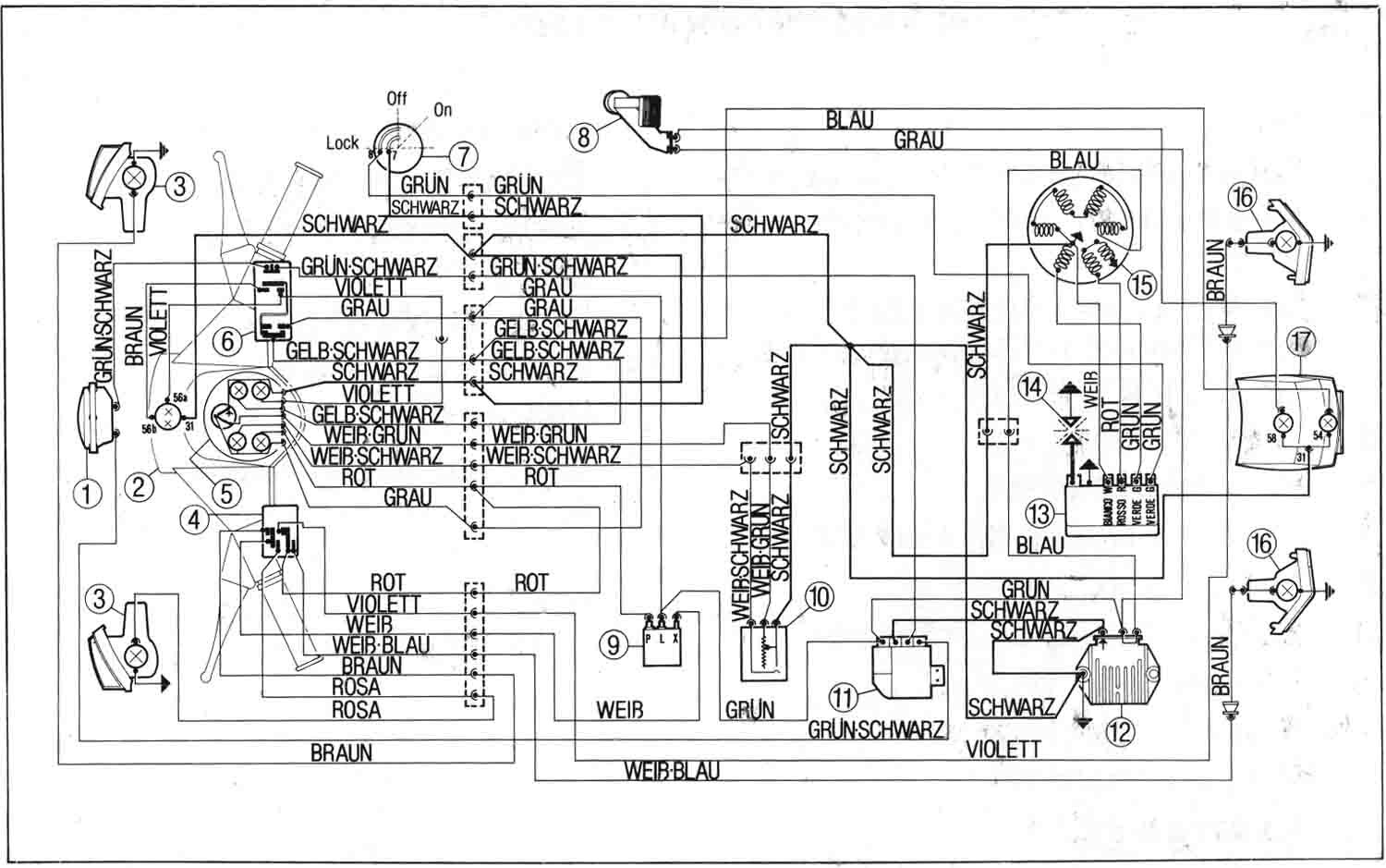
Hab gerade noch mal auf den [lexicon='Schaltplan',''][/lexicon] geschaut. Lichtkabel VOR Rahmenphase wäre dann die violette Leitung, die zum Tacho geht, richtig?
-
Echt? Das hatte ich so gar nicht erwartet. Aber wie man sieht kenne ich mich mit der Elektrik überhaupt nicht aus. :pinch:
Also hab tausend Dank! Heute Nachmittag wird der Tacho das erste Mal angeschlossen...

-
Richtig, drei Kabel:
1. Das schwarze Kabel ist für Masse
2. Das braune Kabel dient der Drehzahlabnahme
3. Das rote Kabel soll an Dauerplus angeschlossen werdenWo gehe ich mit dem roten Kabel ran? Wie gesagt PX ohne Batterie und demzufolge mit Wechselstrom.
-
Hallo Vespafreunde,
ich habe mir den Tacho nun auch gekauft und möchte ihn dieses Wochenende anschließen. Fahre eine 83er PX Lusso ohne Batterie. Meinen [lexicon='Schaltplan',''][/lexicon] füge ich im Anhang bei.
Folgende Frage habe ich bezüglich der Verkabelung:
1. schwarz an Masse ist klar
2. braun an das violette Kabel vom Scheinwerfer ist auch klaraber wo muss ich das rote kabel bei meinem Roller anschließen? Wie gesagt, ich habe keine Batterie!
Danke Euch vielmals für Eure Hilfe!
-
Bonjuorno liebe Vespafreunde,
ich bin neu hier und Grüße Euch erstmal alle ganz herzlich!
Mein Name ist Kai, komme aus Berlin, bin 29 Jahre alt und seit kurzem lasse ich meine Liebe zu motorgetriebenen Zweirädern wieder aufleben. Vor zwei Wochen habe ich mir ne PX80, Baujahr 85, mit 125er Lusso-Motor, technisch weitestgehend im Originalzustand, gekauft. Ich sag Euch, Vespa fahren ist eines der besten Lebensgefühle die man haben kann. Mein Bruder fand's nach einer kurzen Probefahrt auch so gut, so dass wir gestern noch eine PX 80 mit 125er Lusso-Motor gekauft haben. Und meine Freundin kriegt heute ne 50n Spezial. Wir machen also gleich ne Gang auf!

Jetzt aber mal zum Topic!
Auf der Vespa von meinem Bro soll ein 135ccm DR-Rennzylinder verbaut sein, der im Vergleich zu meinem original 125ccm-Zylinder besser am Gas hängt und etwas mehr Power hat. Daraufhin hab ich mich mal in einschlägigen Shops nach einem 135ccm DR-Satz für ne 125er Lusso erkundigt, aber nix gefunden. Es gibt zwar so einen Satz, der passt laut Shop aber nur auf die PX80. Habt ihr Ideen wie das geht?
Von dem DR-Zylinder mal abgesehen: Wieviel Mehrleistung bringen mir ein SI 24/24 Gaser, leichtes Lüfterrad und ein SIP T5-Puff auf meinem 125ccm Originalmotor in etwa? Kriegt man die Komponenten sauber aufeinander abgestimmt? Macht das überhaupt Sinn, oder welche Alternativen würdet ihr mir als Einsteiger im Tuningbereich empfehlen? Ich hätte gerne einen spritzigen, durchzugsstarken Motor mit etwas höherer Endgeschwindigkeit. Fahre hier hauptsächlich in der Stadt und gelegentlich mal ins Berliner Umland. Richtig große Touren fahren wir also nicht.
Freue mich sehr auf Euer Feedback!
Beste Grüße
Kai
