Hallo zusammen.
Kann mir jemand sagen warum bei manchen PK`s ein CDI Steuergerät (Black Box) verbaut ist und bei manchen nicht?
Was bewirkt so ein Ding?
Hab zwei vespa`s
Erste:
PK 50 XL Rush Bj.98 = kein CDI Steuergerät kleiner Spannungsregler+Blinkerrelais
siehste hier:
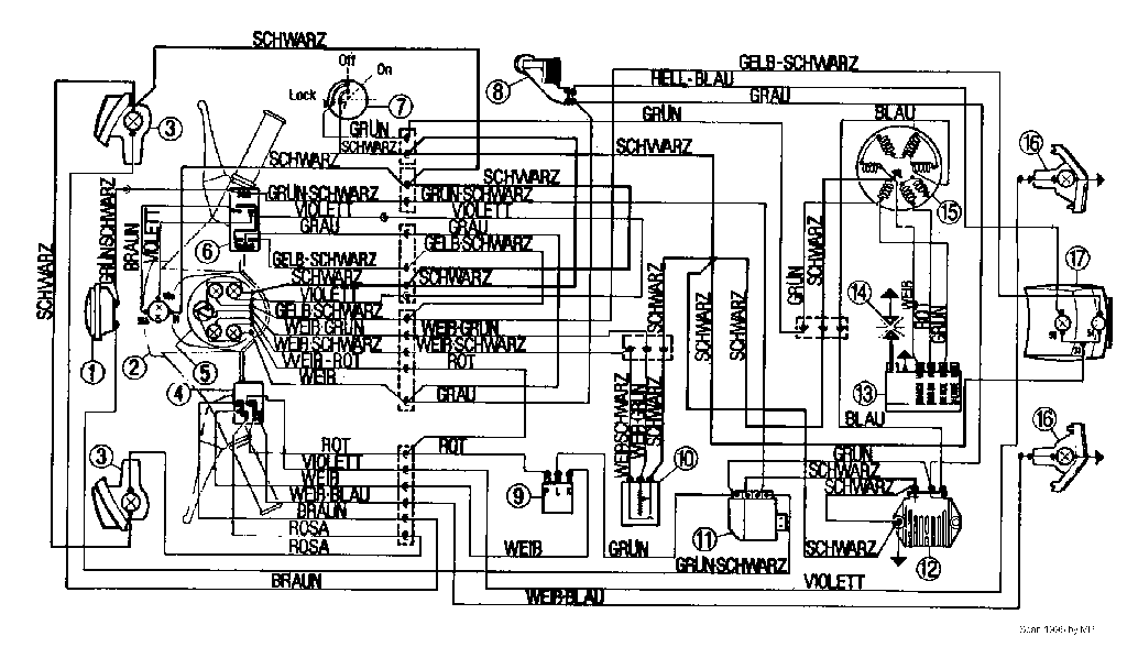
Zweite:
Pk 50 XL Bj.87 = CDI-Steuergerät großer SP.Regler 12 V /80W +Bl.relais
siehste hier:
Da dieser wahrscheinlich defekt war(CDI -Box Säureaustritt und alle Birnen durchgebrannt!)hab ich beides ersetzt.
Rücklicht + Blinker sind wieder OK. Der Scheinwerfer gibt jedoch nicht genug Licht ab .
Wodran kann das liegen?
Gruß Experian
