1. Vespa Forum
    1. Unerledigte Themen
  2. Dashboard
  3. Galerie
    1. Alben
    2. Karte
  4. Lexikon
  • Anmelden
  • Registrieren
  • Suche
Dieses Thema
  • Alles
  • Dieses Thema
  • Dieses Forum
  • Forum
  • Galerie
  • Lexikon
  • Seiten
  • Erweiterte Suche
  1. VespaOnline Forum: Entdecke die Welt der klassischen Vespa-Roller und teile deine Leidenschaft
  2. Vespa Smallframe / Largeframe / Wideframe Roller
  3. Vespa Elektrik

CDI Steuergerät Black Box. Was ist das?

  • experian
  • February 27, 2008 at 06:02
  • experian
    Anfänger
    Punkte
    200
    Beiträge
    15
    Bilder
    5
    Wohnort
    Kreis Aachen
    Vespa Typ
    PK 50 xl
    • February 27, 2008 at 06:02
    • #1

    Hallo zusammen.
    Kann mir jemand sagen warum bei manchen PK`s ein CDI Steuergerät (Black Box) verbaut ist und bei manchen nicht?
    Was bewirkt so ein Ding?

    Hab zwei vespa`s
    Erste:
    PK 50 XL Rush Bj.98 = kein CDI Steuergerät kleiner Spannungsregler+Blinkerrelais
    siehste hier:


    Zweite:
    Pk 50 XL Bj.87 = CDI-Steuergerät großer SP.Regler 12 V /80W +Bl.relais
    siehste hier:
    Da dieser wahrscheinlich defekt war(CDI -Box Säureaustritt und alle Birnen durchgebrannt!)hab ich beides ersetzt.

    Rücklicht + Blinker sind wieder OK. Der Scheinwerfer gibt jedoch nicht genug Licht ab .
    Wodran kann das liegen?

    Gruß Experian

  • Likedeeler
    Forenstasi
    Reaktionen
    154
    Punkte
    11,944
    Trophäen
    1
    Beiträge
    2,325
    Bilder
    3
    Wohnort
    Herzogtum Lauenburg
    Vespa Typ
    PX221, GS/3
    Vespa Club
    Vagabunden RC
    • February 27, 2008 at 10:51
    • #2

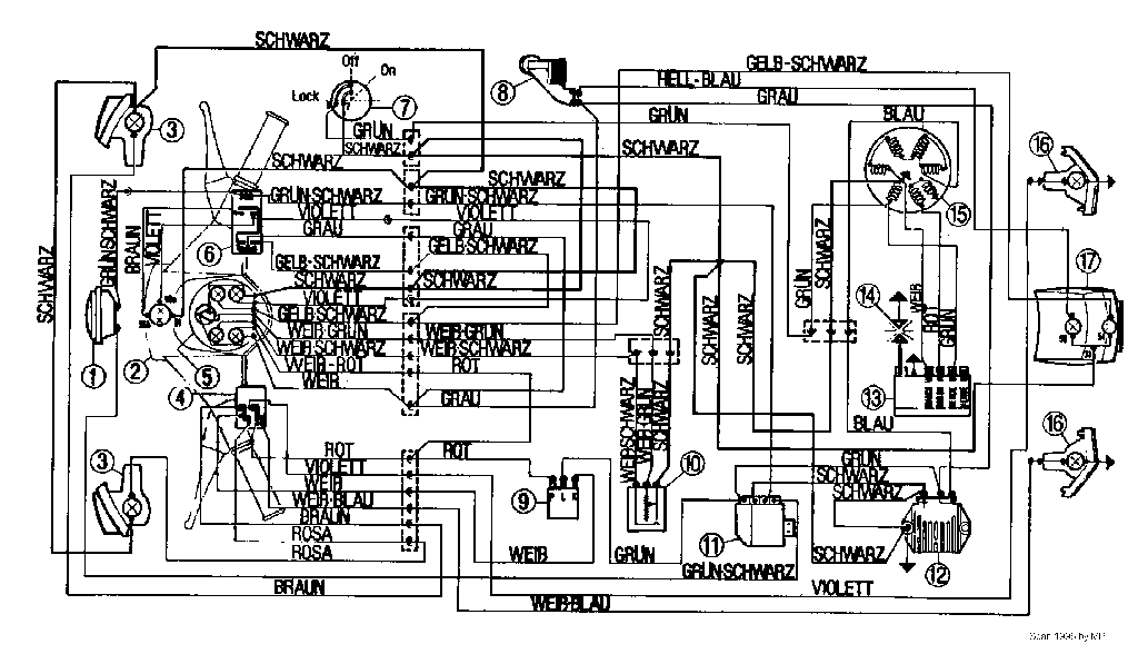
    Das schwarze Biest auf Deinem zweiten Bild ist nicht Deine Blackbox, sondern Dein Hupengleichrichter (Pos. 11).
    Das heißt, dass Deine PK Rush eine Batterie hat, die XL aber keine und um den Gleichstrom für die Hupe zu erzeugen diesen benötigt.

    Bei der PX (sorry bin kein Smallframekenner) sitzt die Blackbox (Pos. 13) (die als Ducati auch blau sein kann) hinten am Motorblock.
    Sie hat vier Anschlüsse (2x grün, weiß, rot), aus ihr kommt das Zündkabel...
    Wenn ich mir den [lexicon='Schaltplan',''][/lexicon] so richtig betrachte, ist seitens der Zündung das bei der XL gleich. Außer, dass der zweite grüne (der bei der PX vom Zündschloss kommt) bei der XL nicht belegt ist...

    Die Geschichte der Seeräuber, auch Likedeeler (Gleichteiler) oder Vitalienbrüder genannt, ist eng mit dem Namen von Klaus Störtebeker verbunden.
    Von ihm wird gesagt, daß er einen Teil der Beute gerecht an arme Leute verteilte (lik deelte).

    The bitterness of poor quality remains long after the sweetness of low price is forgotten.

  • Fettkimme
    DER Vorbesitzer
    Reaktionen
    7
    Punkte
    16,842
    Trophäen
    1
    Beiträge
    3,352
    Einträge
    2
    Vespa Typ
    Sprint 208/Px 223 /T5 223/Cosa 208
    • February 27, 2008 at 11:13
    • #3

    zündspule,elektronikzentrale,black box, cdi .....wieso,weshalb,warum

    yep das teil auf dem ersten bild hinter dem relai ist der spannungsregler
    für den stromkreislauf der verbraucher um spannungsspitzen zu puffern
    cdi ist zur zündfunkenerzeugung da

    Weapons of Mass Destruction

  • 12er
    Fortgeschrittener
    Punkte
    1,030
    Trophäen
    1
    Beiträge
    155
    Bilder
    2
    Wohnort
    Bayern
    Vespa Typ
    PX80 (I) Alt,PX200Lusso
    • February 27, 2008 at 12:12
    • #4

    .germanscooterwiki

    habe ei meiner zündspule von ducati einen widerstand von 90kohm im ausgebauten zustand gemessen

    wie stehts zu den 116kohm gegenüber in der beschreibung von .germanscooterwiki-

    ist im ausgebauten zustand so in ordnung oder

  • experian
    Anfänger
    Punkte
    200
    Beiträge
    15
    Bilder
    5
    Wohnort
    Kreis Aachen
    Vespa Typ
    PK 50 xl
    • February 27, 2008 at 19:38
    • #5

    Danke für die Info ,
    hab mich von diversen Ebayer`n in die Irre führen lassen. :)
    Link:

  • Rita
    Erleuchteter
    Reaktionen
    2
    Punkte
    17,827
    Trophäen
    1
    Beiträge
    3,564
    Wohnort
    Frankfurt
    Vespa Typ
    T5
    • February 27, 2008 at 19:56
    • #6

    der "Hupengleichrichter " steht bei 3,60€ und läuft noch 10 Minuten... hol ihn dir!!!!
    denn deiner ist ja gestorben..


    Rita

  1. Datenschutzerklärung
  2. Impressum
  3. Kontakt
  4. Geschichte der Vespa bei Wikipedia
  5. Nutzungsbedingungen
Made with ♥ in Bavaria
Community-Software: WoltLab Suite™