SIP Scootershop | Vespa Tuning & Scooter Parts

Vespa P80 X aus 1983 Elektronikfehler gesucht

  • Hi,
    habe folgende Probleme, aber bisher keine Lösung:

    Historie:
    Der Motor lief komisch und drehte auch nicht mehr richtig hoch. Außerdem viel qualm und dann auch noch starkes Öl tropfen aus dem Auspuff. Das hat sich überall hin verteilt, sodass der ganze Motor versifft war. Es schien zuerst, als wäre der Vergaser schuld, habe versucht einzustellen, aber es blieb immer gleich. Habe den aber so eingestellt wie es überall zu lesen ist.
    Es folgte dann ein kapitaler Kolbenfresser. Da am Tannenbaum auch noch ein Zahn kaputt war, habe ich mich entschieden den Motor auseinanderzunehmen und einiges neu zu machen:
    Wie im anderen Thread zu lesen, habe ich dann den Tannenbaum und die Getriebe Zahnräder neu gemacht. Dichtungen alle neu. Getriebeöl neu, Zylinder Malossi und Kolben mit Deckel neu. Neue Zündkerze. Vergaser komplett neu abgedichtet. Bei dieser ganzen Aktion hatte ich gesehen, dass an der CDI das schwarze Kabel zum Lüfterrad schon länger abgerissen war. Als ich das gesehen habe, fiel mir auch wieder ein, dass kurz vorm Kolbenfresser auch noch alle Lampen durchgebrannt sind. Hupe ging auch nicht mehr und auch die Tankanzeige hat nichts angezeigt.

    So, als erstes wollte ich den Motor wieder am laufen haben, daher habe ich mich erstmal auf die CDI konzentriert. Hatte noch eine rumliegen und habe die eingebaut. Dann der große Moment, Anlassen der Vespa: Schon nach dem zweiten Kick startet das Teil sofort!!!! Motor läuft richtig gut. Allerdings, sofort wieder starker qualm und das ganze Hinterrad bzw. die Felge wieder voll mit Öl. So macht es keinen Spass..... Naja, habe es erst einmal darauf beruhen lassen, hauptsache Motor läuft wieder.

    Dann habe ich micht an die Elektrik gemacht: Habe alle Lampen kontrolliert und die defekten ausgetauscht. Die im Tacho sind alle defekt, habe allerdings noch keine neuen, sodass diese erstmal noch nicht getauscht sind. Dann habe ich die Vespa gestartet und trotzdem kein Licht. Am Spannungsregler habe ich dann mal die Ausgangsspannung gemessen: 24V AC (mit gutem Fluke TRMS Messgerät). Folgerung: Spannungsregler defekt. Da aber auch die Hupe nicht geht ist wahrscheinlich [lexicon='der Hupengleichrichter',''][/lexicon] auch defekt. Als ich diese Messung gemacht habe, ist mir aber was aufgefallen: Für die Spannungsmessung habe ich den Hupengleichrichter abgeklemmt, sofort ging das Rücklicht an! Der Vespa Motor drehte auch etwas anders/besser... Erstmal so hingenommen und dachte, es liegt am Regler. Nun habe ich einen neuen Regler von RMS bekommen. Diesen eingesetzt ohne Hupengleichrichter. Spannung OK, Rücklicht geht, Licht vorne geht, Blinker taktet nicht so gut, aber kann daran liegen, dass die zwei Backen hinten nicht dran sind. Tankanzeige geht. Aber das wichtigste: Der Motor dreht recht gut (aber noch nicht optimal) und es kommt viel weniger qualm raus und überhaupt kein ÖL!!!!!!

    Ab hier wird es nun richtig interessant und für mich etwas unerklärlich: Habe dann den Hupengleichrichter wieder angeschlossen und sofort ging das Rücklciht nicht mehr, der Motor läuft wieder geqüälter und es Ölt aus dem Auspuff. Habe dann testweise einen Brückengleichrichter anstatt des Hupengleichrichter angeschlossen. Die Hupe geht im Ansatz (muss noch einen Elko zur Glättung einsetzen), das heisst [lexicon='der Hupengleichrichter',''][/lexicon] ist auch defekt. Mit dem Brückenlgeichrichter ging aber wieder das Rücklicht aus und der Motor läuft schlechter mit öligem Auspuff... :+1
    Ich verstehe den zusammenhang einfach nicht. Wie kann der angeschlossen (neue funktionierende) Gleichrichter die Motorzündung beeinflussen und warum gehen dann die Lampen aus? Aus dem Bauch heraus würde ich auf ein Masse Problem in der Zündgrundplatte tippen, kann das sein? Vielleicht durch das damalige Fahren ohne des kurzen Massekabels aus der CDI zur Lüfterabdeckung? Ist da vielleicht da die Ursache? Es fühlt sich, als würde sich der [lexicon='Zündzeitpunkt',''][/lexicon] drastisch verstellen und dadurch unverbranntes Benzin Öl Luft Gemisch aus dem Auspuff kommen. Habe mittlerweile so viel Geld reingesteckt und Zeit, aber so macht es kein Spass. Weiss nicht mehr weiter. Bin für jeden Rat dankbar!!!!

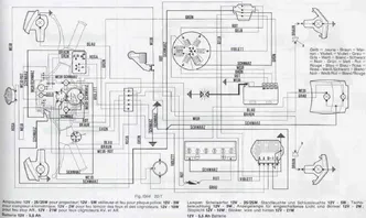
    Problem [lexicon='Schaltplan',''][/lexicon]:
    Irgendwie finde ich für meine Vespa keinen [lexicon='Schaltplan',''][/lexicon]. Foren bin ich alle durchgegangen und Links führten immer zu Versionen, die ich nicht habe:
    Meine Vespa ist eien P80X VN1X8T mit Malossi 139ccm aus 83. Es scheint die Lusso Variiante zu sein, da es das grüne Blinkrelais hat. Dann hat es ein Zündschloss am Lenker, allerdings keine Batterie und auch keinen E-Starter. Natürlich ist der Spannungsregler mit 3 Anschlüßen. Die Hupe ist 12V DC und läuft über den Hupengleichrichter. In dieser Kombination habe ich keinen Schlatplan gefunden. Hat jemand eine ähnliche Vespa und hat dazu einen [lexicon='Schaltplan',''][/lexicon]?

    Schöne Grüße
    Luigi

    Einmal editiert, zuletzt von LuigiVespa (July 15, 2011 at 19:42)

  • Ziemlich ominös.
    Ich hab mal 2 Schaltpläne angehängt.
    Möglicherweise ist Dein Modell das aus dem PDF-Plan, mit dem Zündschloss aus dem anderen.
    Zumindest im PDF-Plan besteht ein direkter Zusammenhang zwischen Rücklicht und Gleichrichter(übers Blinkrelais)
    Ich würde am Gleichrichter ansetzen und den gegen ein Originalteil mit passender Anschlussbelegung tauschen.

  • Hallo Michak,
    danke für die Pläne.
    Langsam bin ich den ganzen Sachen auf die Spur gekommen:
    1. Elektrik
    Habe alles noch mal durchgemessen und folgende weitere Fehler gefunden:
    Neuer RMS Spannungsregler defekt. Brachte nur 8 V. Hatte erst angenommen: Da das Teil neu ist, kann es nicht daran liegen... Habe mir noch eins geholt und gemessen: 10,5V AC. Die Lampen sind alle viel heller und eigentlich OK.
    Habe dank der Schaltpläne mal die Leitungen zu allen Klemmbrettern zurückverfolgt und konnte damit Kabelbrüche ausschließen. Jedoch habe ich dann am GND Fehler gefunden. Bei zwei Blinkern waren die Massen ganz hinterhältig nicht in Ordnung. Der Kontakt zum Chassis war an einer ganz minimalen Stelle nicht da. Dadurch war alles am Spinnen. Nun ist das OK!!!
    2. Motor
    Hier bin ich dem Problem doch sehr nah:
    War anscheinend nur zufall, dass bei spinnender Elektrik auch gleichzeitig der Motor so komisch drehte. Nach Behebung der Elektrik Probleme blieb die Motordrehzahl- Schwankung erhalten. Habe dann zufällig am Benzinschlauch gewakelt und gemerkt, dass auf einmal viel weniger Rauch rauskam. Habe das weiter kontrolliert und gesehen, dass der Schlauch viel zu lang war. Habe den noch nicht gekürzt aber nachdem ich die "Schlaufe" anders gelegt habe, kommt kaum noch Rauch raus und das wichtigste: Kein Ölen mehr aus dem Auspuff. Auch die Drehzahl schwankt nicht mehr so. Allerdings dreht der Motor nicht so richtig hoch. Ich denke, das wird mit dem Kürzen des Schlauches dann auch besser. Was meint ihr?
    Noch zum technischen Verständnis:
    Warum Ölt die Vespa aus dem Auspuff wewnn der Schlauch zu lang ist bzw. falsch liegt? Hängt das damit zusammen, dass die Vespa zu wenig Sprit bekommt und dafür mehr Öl zieht? Oder wird das Benzin Öl Gemisch nicht richtig verbrannt, durch zuwenig Benzin, so dass es Ölt?
    Danke für die Hilfe!

  • Baujahr steht in der Überschrift, aber hier noch mal: 1983, auf dem Typenschild steht 1984

    Warum das Pickup? Wie kann ich das überprüfen? Was wären die Symptome wenn Pick Up nicht in Ordnung?

  • Ok, danke. Werde ich mal überprüfen. Bei den Messungen kam ich auf 110 oder 120 Ohm.
    Jedenfalls vermute ich sowieso, dass mit der Lichtmaschine was nicht stimmt, da ich im Leerlauf ohne Spannungsregler nur 24V AC messe. Sollten das nicht über 30V sein? Mit Spannungsregler sind es nur 10-11 statt 12-15V.
    Spule und Pick Up hatte ich durchgemessen und waren ok, aber wie schon einige male hier gelesen, heisst das ja noch nichts.
    Generell macht man die ohmischen Messungen ja quasi Stromlos. Interessant ist es ja wenn richtig Strom fließt, also > 1A da durch gehen. Also wenn alles unter Last ist. Da verhalten sich die Komponenten nochmal anders.

  • lichtmaschinenspannung passt schon. du hast bei der px80 (oder p80x?) du scheinst bei nem übergangsmodell zu sein ;) unter umständen mehrere stromkreise.

    aus deiner lcihtmaschine im kabelkasten kommen 3 oder 5 kabel. bei 5 kabeln hat dein roller 3 stromkreise

    1 für licht, einen fürs batterieladen und einen für... hab ich vergessen ;) aber die mü+sstest du einzeln messen.

    wenn nur 3 kabel aus der lichtmaschine zum kabelkasten selbst gehen, hast du schon die lussoelektrik wo auf blau normal mehr kommt. wenn aber alles funktioniert, mach dir keinen kopf. die spannungen wie du sie gemessen hast, sind ok