1. Vespa Forum
    1. Unerledigte Themen
  2. Dashboard
  3. Galerie
    1. Alben
    2. Karte
  4. Lexikon
  • Anmelden
  • Registrieren
  • Suche
Dieses Thema
  • Alles
  • Dieses Thema
  • Dieses Forum
  • Forum
  • Galerie
  • Lexikon
  • Seiten
  • Erweiterte Suche
  1. VespaOnline Forum: Entdecke die Welt der klassischen Vespa-Roller und teile deine Leidenschaft
  2. Vespa Smallframe / Largeframe / Wideframe Roller
  3. Vespa Elektrik

Elektrik: Was sind das für Bauteile?

  • rudergott
  • October 5, 2006 at 20:28
  • rudergott
    Anfänger
    Punkte
    95
    Beiträge
    15
    • October 5, 2006 at 20:28
    • #1

    Hallo alle miteinander,
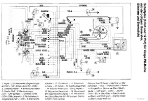
    ich habe heute versucht eine vespa pk80 zu verkabeln. Dabei bin ich über zwei teile gestollpert, die ich nicht zuzuordnen weiß. Kann mir einer von euch vieleicht sagen was das für teile sind, was sie machen und welche nummer sie im [lexicon='Schaltplan',''][/lexicon] haben.
    mfg Philipp

    Bilder

    • 05102006.jpg
      • 139.88 kB
      • 1,280 × 960
    • 05102006(002).jpg
      • 136.25 kB
      • 1,280 × 960
    • PK-OB.gif
      • 40.9 kB
      • 882 × 600
  • Rita
    Erleuchteter
    Reaktionen
    2
    Punkte
    17,827
    Trophäen
    1
    Beiträge
    3,564
    Wohnort
    Frankfurt
    Vespa Typ
    T5
    • October 5, 2006 at 23:29
    • #2

    das sind Spannungsregler und Hupengleichrichter

    Rita

  • Likedeeler
    Forenstasi
    Reaktionen
    154
    Punkte
    11,944
    Trophäen
    1
    Beiträge
    2,325
    Bilder
    3
    Wohnort
    Herzogtum Lauenburg
    Vespa Typ
    PX221, GS/3
    Vespa Club
    Vagabunden RC
    • October 6, 2006 at 10:27
    • #3

    ... die in Deinem [lexicon='Schaltplan',''][/lexicon] nicht eingezeichnet sind.
    Guck mal hier unter Schaltpläne => Youngtimer PK => PK XL. Kann es sein, dass Du so eine Mühle stehen hast? In dem [lexicon='Schaltplan',''][/lexicon] für die XL sind nämlich auch Gleichrichter (11) und Spannungsregler (12) eingezeichnet.

    Edith merkt noch an, dass es bei der XL2 die Bauteile 10 & 12 sind...

    Die Geschichte der Seeräuber, auch Likedeeler (Gleichteiler) oder Vitalienbrüder genannt, ist eng mit dem Namen von Klaus Störtebeker verbunden.
    Von ihm wird gesagt, daß er einen Teil der Beute gerecht an arme Leute verteilte (lik deelte).

    The bitterness of poor quality remains long after the sweetness of low price is forgotten.

    2 Mal editiert, zuletzt von Likedeeler (October 6, 2006 at 10:29)

  • dogsu88
    Schüler
    Punkte
    345
    Beiträge
    65
    Wohnort
    Hamburg
    Vespa Typ
    PX135 und PX177 (beide alt)
    • November 9, 2006 at 00:32
    • #4

    moin..das eine ist der gelichrichter und der andere ist der regler..!!!

Tags

  • Vespa Elektrik
  1. Datenschutzerklärung
  2. Impressum
  3. Kontakt
  4. Geschichte der Vespa bei Wikipedia
  5. Nutzungsbedingungen
Made with ♥ in Bavaria
Community-Software: WoltLab Suite™