1. Vespa Forum
    1. Unerledigte Themen
  2. Dashboard
  3. Galerie
    1. Alben
    2. Karte
  4. Lexikon
  • Anmelden oder registrieren
  • Suche
Dieses Thema
  • Alles
  • Dieses Thema
  • Dieses Forum
  • Forum
  • Galerie
  • Lexikon
  • Seiten
  • Erweiterte Suche
  1. VespaOnline Forum: Entdecke die Welt der klassischen Vespa-Roller und teile deine Leidenschaft
  2. Vespa Largeframe Roller
  3. Largeframe: Technik und Allgemeines

PX 80 Lusso Elestart, Kabelbaumsalat

  • Fire
  • April 30, 2013 at 13:34
  • Fire
    Schüler
    Punkte
    430
    Beiträge
    71
    Wohnort
    Kiel
    Vespa Typ
    PX80E Lusso
    • April 30, 2013 at 13:34
    • #1

    Hallo,
    ich stehe wirklich vor einem Problem, ich habe eine Vespe PX
    80 Lusso Elestart (vermutlich) Baujahr 93. Nun soll dort ein Motor aus
    einen PX 80 ZGP 7 Gabel (vermutlich mit Batterie) verbaut werden. Ich
    habe moment keinen Plan wie ich die Teile zusammen bringe?

    Hilfe kann mir jemand helfen...?

    Der vorbesitzer hatte schon einiges abgeschnitten....

    Vielen Dank für eure Hilfe

    Gruß von der Küste :-7
    Helge

    Schöne Grüße von der Küste...
    MfG
    Helge

  • pkracer
    Meistermisanthrop
    Reaktionen
    76
    Punkte
    50,491
    Trophäen
    2
    Beiträge
    10,078
    Vespa Typ
    Baotian BT50QT-11 RETRO BIKE...Das Fahrzeug zeichnet sich durch den geringen Verbrauch, Laufruhe und Umweltfreundlichkeit aus.
    • April 30, 2013 at 19:09
    • #2

    Bau einfach die Zündgrundplatte aus deinem bisherigen Motor in den "neuen" um.

    Deine Mudda erkennt Geschlechtskrankheiten am Geschmack.

  • Fire
    Schüler
    Punkte
    430
    Beiträge
    71
    Wohnort
    Kiel
    Vespa Typ
    PX80E Lusso
    • April 30, 2013 at 20:01
    • #3

    Ja, die Idee ist gut nur habe ich das alles in Einzelteilen gekauft.
    Und nun muss es zusammen...

    Kann mir jemand helfen?

    Schöne Grüße von der Küste...
    MfG
    Helge

  • Fire
    Schüler
    Punkte
    430
    Beiträge
    71
    Wohnort
    Kiel
    Vespa Typ
    PX80E Lusso
    • May 1, 2013 at 09:50
    • #4

    Bitte...

    Schöne Grüße von der Küste...
    MfG
    Helge

  • Golly 14
    Fortgeschrittener
    Reaktionen
    3
    Punkte
    1,093
    Trophäen
    1
    Beiträge
    106
    Bilder
    27
    Wohnort
    Frankfurt Main
    Vespa Typ
    Vespa PK 50 XL ,PX 125 E und ET 2
    • May 1, 2013 at 09:54
    • #5

    Hallo
    Wo hat der vorbesitzer schon einiges abgeschnitten ??

    Bilder ??

    M.f.g Golly
    Vespa-Verrückter aus Ffm

  • Fire
    Schüler
    Punkte
    430
    Beiträge
    71
    Wohnort
    Kiel
    Vespa Typ
    PX80E Lusso
    • May 1, 2013 at 10:04
    • #6

    Hinten an so einem dicken Kabel...

    Und Vorne auch...

    Aber du hast recht, ich stelle heute mal Bilder rein...!

    Der Motor hat eine ZGP mit 7 Kabeln, das bedeutet das da doch eine Batterie reingehört?

    Schöne Grüsse von der Küste
    Helge

    Schöne Grüße von der Küste...
    MfG
    Helge

  • powerdrake4
    Profi
    Reaktionen
    1,316
    Punkte
    8,661
    Trophäen
    2
    Beiträge
    1,313
    Bilder
    35
    Wohnort
    Varel
    Vespa Typ
    PX "Ratte"airride / ne Quatrini GS3 / Lambretta TV 175 SS / Puch Maxi S /BMW Caferacer / ne olle Harley
    Vespa Club
    Blechkultur Oldenburg
    • May 1, 2013 at 10:12
    • #7

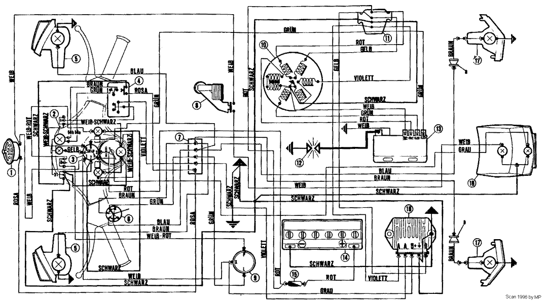
    ...zieh Dir doch den Schaltplan, da kannste doch abkupfern... :D

    [Blockierte Grafik: http://t2.gstatic.com/images?q=tbn:ANd9GcRIhqNoxkavkxFIOcQOektHuQ3kufrHbw0Cvd9NhiWUNTUyri8g5BpOeqho]

    Bilder

    • px80.gif
      • 52.52 kB
      • 1,077 × 600
      • 691

    Plastikroller sind aus alten Heino LP,s...:+1

    Einmal editiert, zuletzt von powerdrake4 (May 1, 2013 at 10:17)

  • Golly 14
    Fortgeschrittener
    Reaktionen
    3
    Punkte
    1,093
    Trophäen
    1
    Beiträge
    106
    Bilder
    27
    Wohnort
    Frankfurt Main
    Vespa Typ
    Vespa PK 50 XL ,PX 125 E und ET 2
    • May 1, 2013 at 10:14
    • #8

    wie viel Kabel es sind, ist Nebensache Erstmal hast du den den anderen Motor auch ?
    Wie sieht den das ende vom Kabelbaum aus Schwarz Blaue Kabel ??

    Wenn es nicht passt ist es am einfachsten die Zündung ZGP zu tauschen oder zu kaufen .
    (pkracer schrieb )

    M.f.g Golly
    Vespa-Verrückter aus Ffm

  • Fire
    Schüler
    Punkte
    430
    Beiträge
    71
    Wohnort
    Kiel
    Vespa Typ
    PX80E Lusso
    • May 1, 2013 at 10:53
    • #9

    Moin, welche Kabelenden meinst du?

    Und Schaltpläne habe ich nur meine Kabelfarben sind dann alle anders....

    Schöne Grüße von der Küste...
    MfG
    Helge

  • Fire
    Schüler
    Punkte
    430
    Beiträge
    71
    Wohnort
    Kiel
    Vespa Typ
    PX80E Lusso
    • May 2, 2013 at 10:21
    • #10

    Ich kann mir jemand helfen...

    Nun ein paar Bilder...

    Das letzte Bild, was ist das?

    Bilder

    • IMG-20130502-00187.jpg
      • 243.12 kB
      • 1,600 × 1,200
      • 322
    • IMG-20130502-00188.jpg
      • 262.4 kB
      • 1,600 × 1,200
      • 308
    • IMG-20130502-00189.jpg
      • 158.93 kB
      • 1,600 × 1,200
      • 293
    • IMG-20130502-00190.jpg
      • 272.1 kB
      • 1,600 × 1,200
      • 300
    • IMG-20130502-00191.jpg
      • 206.28 kB
      • 1,600 × 1,200
      • 299
    • IMG-20130502-00192.jpg
      • 158.57 kB
      • 1,600 × 1,200
      • 306

    Schöne Grüße von der Küste...
    MfG
    Helge

  • powerdrake4
    Profi
    Reaktionen
    1,316
    Punkte
    8,661
    Trophäen
    2
    Beiträge
    1,313
    Bilder
    35
    Wohnort
    Varel
    Vespa Typ
    PX "Ratte"airride / ne Quatrini GS3 / Lambretta TV 175 SS / Puch Maxi S /BMW Caferacer / ne olle Harley
    Vespa Club
    Blechkultur Oldenburg
    • May 2, 2013 at 11:03
    • #11

    Also: Bild1 7 Kabel Lima, Bild2 geht zur Lampe, Bild3 zum Motor; aber da fehlt's, Bild4 zur Batterie, Bild5 zur Karkasse und Bild6 Anlasser-Relais...

    Ich denke Du hast da n ganz schönes durcheinander, tippe aber auf 5Kabel Kabelbaum und 7Kabel Lima...

    Schau mal wie viele Kabel im Baum auf Bild 3 sind oder krempel das Gummi mal zurück!

    Plastikroller sind aus alten Heino LP,s...:+1

    Einmal editiert, zuletzt von powerdrake4 (May 2, 2013 at 11:11)

  • Fire
    Schüler
    Punkte
    430
    Beiträge
    71
    Wohnort
    Kiel
    Vespa Typ
    PX80E Lusso
    • May 2, 2013 at 22:18
    • #12

    Powerdrake4, das es eine Lusso Elestart ist hatte's du mit bekommen? Die Kabel auf Bild 2 ist der Kram der Hinten an der Batterie Seite rauskommt. Bild 3 müsste zur ZGP kommen, Bild 4 Anlasser und Batterie, aber der Rest...?

    Und wie bekomme ich nun meinen Motor mit der ZGP an den Kram angeschlossen..?

    Schöne Grüße von der Küste...
    MfG
    Helge

  • Fire
    Schüler
    Punkte
    430
    Beiträge
    71
    Wohnort
    Kiel
    Vespa Typ
    PX80E Lusso
    • May 3, 2013 at 12:05
    • #13

    Hat einer eine Idee?

    Schöne Grüße von der Küste...
    MfG
    Helge

  • powerdrake4
    Profi
    Reaktionen
    1,316
    Punkte
    8,661
    Trophäen
    2
    Beiträge
    1,313
    Bilder
    35
    Wohnort
    Varel
    Vespa Typ
    PX "Ratte"airride / ne Quatrini GS3 / Lambretta TV 175 SS / Puch Maxi S /BMW Caferacer / ne olle Harley
    Vespa Club
    Blechkultur Oldenburg
    • May 3, 2013 at 14:00
    • #14

    ...ZGP ist alles, was aus dem Motor kommt! Hinten dran sitzt noch die Zündspule, da gehen zwei Kabel hin und B+, der Rest wird in dem Klemmkasten auf dem Motor verbunden...

    Aber wenn Du den richtigen Schaltplan hast, ergibt sich's doch...

    Plastikroller sind aus alten Heino LP,s...:+1

  • Fire
    Schüler
    Punkte
    430
    Beiträge
    71
    Wohnort
    Kiel
    Vespa Typ
    PX80E Lusso
    • May 5, 2013 at 09:21
    • #15

    Also weiter komme ich nicht...

    Schöne Grüße von der Küste...
    MfG
    Helge

  • Golly 14
    Fortgeschrittener
    Reaktionen
    3
    Punkte
    1,093
    Trophäen
    1
    Beiträge
    106
    Bilder
    27
    Wohnort
    Frankfurt Main
    Vespa Typ
    Vespa PK 50 XL ,PX 125 E und ET 2
    • May 5, 2013 at 10:37
    • #16

    Hallo Helge
    es gibt die Möglichkeit die zgp "um zu löten" davon rate ich dir ab .Also noch ein mal die frage Bild 3 sind welche Farben vorhanden Grün blau schwarz ?
    Wenn das so ist besorge dir eine zgp mit 5 kabeln .

    Dann wäre auch der Schaltplan oben falsch .
    Da es PX 80 Lusso Elestart mit einer 7er zgp sowie auch mit einer 5er gab

    M.f.g Golly
    Vespa-Verrückter aus Ffm

    Einmal editiert, zuletzt von Golly 14 (May 5, 2013 at 10:55)

Tags

  • Vespa PX
  • Vespa PX 80
  • Vespa Lusso
  • Vespa Elestart
  • Kabelbaum
  1. Datenschutzerklärung
  2. Impressum
  3. Kontakt
  4. Geschichte der Vespa bei Wikipedia
  5. Nutzungsbedingungen
Made with ♥ in Bavaria
Community-Software: WoltLab Suite™