hi dudes,
vorweg: suche hab ich benutzt, gab einen thread der war unbeantwortet und geschlossen.
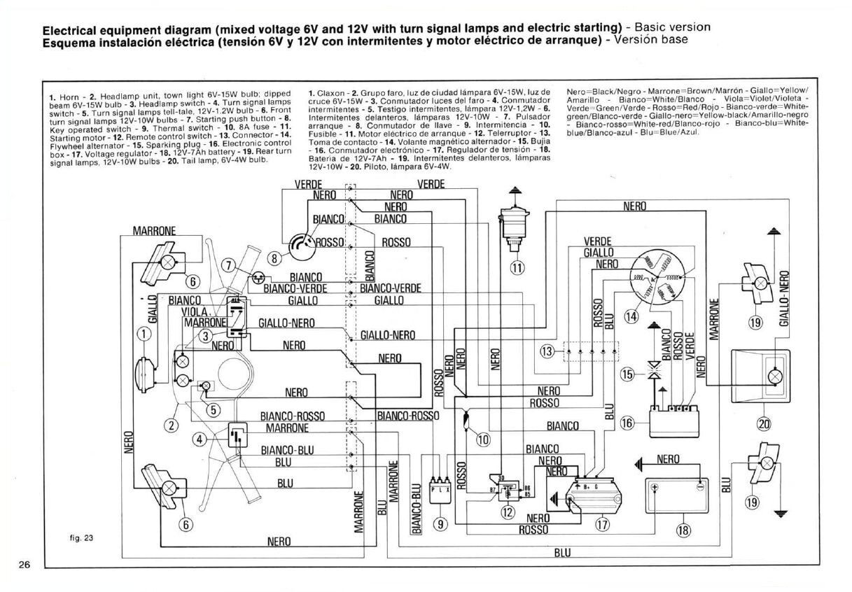
desweiteren habe ich diesen plan im vespa-archiv gefunden.
allerdings ist der etwas mies kopiert, wüsste jemand wo ich einen besseren finde?
zur ergänzung: suche deswegen danach, da die elektrik in meiner vespe gefühlt nach und nach ausgefallen ist..mitlerweile funktioniert nichtmal mehr der blinker...dazu habe ich auch schon was gefunden hier: sicherung, spannungsregler als fehlerquelle. batterie ist i.O.
