1. Vespa Forum
    1. Unerledigte Themen
  2. Dashboard
  3. Galerie
    1. Alben
    2. Karte
  4. Lexikon
  • Anmelden oder registrieren
  • Suche
Dieses Thema
  • Alles
  • Dieses Thema
  • Dieses Forum
  • Forum
  • Galerie
  • Lexikon
  • Seiten
  • Erweiterte Suche
  1. VespaOnline Forum: Entdecke die Welt der klassischen Vespa-Roller und teile deine Leidenschaft
  2. Vespa Smallframe / Largeframe / Wideframe Roller
  3. Vespa Elektrik

Schaltplan: pk 50 s elestart

  • raskladuschka
  • May 18, 2009 at 01:40
  • raskladuschka
    Schüler
    Punkte
    695
    Trophäen
    1
    Beiträge
    129
    Vespa Typ
    pk 50 s elestart
    • May 18, 2009 at 01:40
    • #1

    hi dudes,

    vorweg: suche hab ich benutzt, gab einen thread der war unbeantwortet und geschlossen.
    desweiteren habe ich diesen plan im vespa-archiv gefunden.
    allerdings ist der etwas mies kopiert, wüsste jemand wo ich einen besseren finde?

    zur ergänzung: suche deswegen danach, da die elektrik in meiner vespe gefühlt nach und nach ausgefallen ist..mitlerweile funktioniert nichtmal mehr der blinker...dazu habe ich auch schon was gefunden hier: sicherung, spannungsregler als fehlerquelle. batterie ist i.O.

    o***********This is Schäuble.
    L_/*********Copy Schäuble into your signature
    OL********* to help him on his way to Überwachungsstaat.

  • alexhauck
    Erleuchteter
    Reaktionen
    3
    Punkte
    17,408
    Trophäen
    1
    Beiträge
    3,417
    Bilder
    2
    Wohnort
    SHA
    Vespa Typ
    reiner Internetrollerfahrer
    • May 18, 2009 at 08:14
    • #2

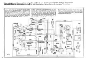
    Probiers mal damit

    :love::love::-6

    • Primavera 125
  • kasonova
    Foren-Inventar
    Reaktionen
    43
    Punkte
    31,593
    Trophäen
    2
    Beiträge
    6,227
    Bilder
    10
    Einträge
    3
    Wohnort
    Solingen
    Vespa Typ
    Vespa ET2, V50 Spezial, PK 50 XL2
    • May 18, 2009 at 09:14
    • #3

    Hi nimm lieber diesen.

    Bilder

    • Elektrik.JPG
      • 181.24 kB
      • 1,220 × 848
      • 1,273
  • alexhauck
    Erleuchteter
    Reaktionen
    3
    Punkte
    17,408
    Trophäen
    1
    Beiträge
    3,417
    Bilder
    2
    Wohnort
    SHA
    Vespa Typ
    reiner Internetrollerfahrer
    • May 18, 2009 at 09:31
    • #4

    Mein liebster Klaus, warum lieber den von dir geposteten? Mal davon abgesehen dass man am besten den Grundlagen der französischen Sprache mächtig sein sollte ist es nichtmal ein Elestart Modell :thumbdown:

    Aber das ist dir bestimmt schon längst bewusst und war tollkühn kalkuliert von dir, du alter Fuchs! Aber wer was von sich hält kann Relais sowie Anlasser + dazugehörige Verkabelung einfach dazudenken 8o

    • Primavera 125

    Einmal editiert, zuletzt von alexhauck (May 18, 2009 at 09:37)

  • kasonova
    Foren-Inventar
    Reaktionen
    43
    Punkte
    31,593
    Trophäen
    2
    Beiträge
    6,227
    Bilder
    10
    Einträge
    3
    Wohnort
    Solingen
    Vespa Typ
    Vespa ET2, V50 Spezial, PK 50 XL2
    • May 18, 2009 at 09:55
    • #5

    Mist, erwischt, hab ich doch warhaftig den falschen Plan geschickt, aber Alex, es ist nicht nötig der französischen Sprache mächtig zu sein, das ist die internationale Version. Zweiter Versuch ;

    klaus

    Bilder

    • Elektrik.JPG
      • 169.25 kB
      • 1,217 × 846
      • 1,013
  • alexhauck
    Erleuchteter
    Reaktionen
    3
    Punkte
    17,408
    Trophäen
    1
    Beiträge
    3,417
    Bilder
    2
    Wohnort
    SHA
    Vespa Typ
    reiner Internetrollerfahrer
    • May 18, 2009 at 10:17
    • #6

    Schön Klaus, wundervoll. Nun bleibt noch die Frage warum er deinen gegenüber diesem hier vorziehen sollte?

    [Blockierte Grafik: http://www.vespaservizio.de/pkseschaltplan01_1.jpg]

    [Blockierte Grafik: http://www.vespaservizio.de/pkseschaltplan01_2.jpg]


    Wegen "original-Klaus-Qualität"? :thumbup:

    • Primavera 125
  • kasonova
    Foren-Inventar
    Reaktionen
    43
    Punkte
    31,593
    Trophäen
    2
    Beiträge
    6,227
    Bilder
    10
    Einträge
    3
    Wohnort
    Solingen
    Vespa Typ
    Vespa ET2, V50 Spezial, PK 50 XL2
    • May 18, 2009 at 10:19
    • #7

    hi Alex, eigentlich nichts,

  • alexhauck
    Erleuchteter
    Reaktionen
    3
    Punkte
    17,408
    Trophäen
    1
    Beiträge
    3,417
    Bilder
    2
    Wohnort
    SHA
    Vespa Typ
    reiner Internetrollerfahrer
    • May 18, 2009 at 10:23
    • #8

    Dann werf ich noch etwas in den Raum, deine internationale Version hat kein Bremslicht und wohl auch kein Fernlicht, dafür Standlicht. Also nicht ganz kompatibel mit den deutschen PKs.

    • Primavera 125
  • raskladuschka
    Schüler
    Punkte
    695
    Trophäen
    1
    Beiträge
    129
    Vespa Typ
    pk 50 s elestart
    • May 18, 2009 at 11:24
    • #9

    nich streiten :D ich werde mir beide pläne zu gemüte führen und danke auch beiden Postern... Danke! ;)

    o***********This is Schäuble.
    L_/*********Copy Schäuble into your signature
    OL********* to help him on his way to Überwachungsstaat.

  • raskladuschka
    Schüler
    Punkte
    695
    Trophäen
    1
    Beiträge
    129
    Vespa Typ
    pk 50 s elestart
    • May 18, 2009 at 22:55
    • #10

    Zur Ergänzung: Problem wurde gelöst, weder Spannungsregler noch Sicherung haben gezickt, vielmehr war das Massekabel am Motorblock sowie das Anlasserkabel selber zu stark korrodiert. nach dem saubermachen läuft jetzt wieder alles einwandfrei.

    o***********This is Schäuble.
    L_/*********Copy Schäuble into your signature
    OL********* to help him on his way to Überwachungsstaat.

Tags

  • Vespa PK 50
  • Vespa Elestart
  • Vespa Schaltplan
  1. Datenschutzerklärung
  2. Impressum
  3. Kontakt
  4. Geschichte der Vespa bei Wikipedia
  5. Nutzungsbedingungen
Made with ♥ in Bavaria
Community-Software: WoltLab Suite™