1. Vespa Forum
    1. Unerledigte Themen
  2. Dashboard
  3. Galerie
    1. Alben
    2. Karte
  4. Lexikon
  • Anmelden
  • Registrieren
  • Suche
Dieses Thema
  • Alles
  • Dieses Thema
  • Dieses Forum
  • Forum
  • Galerie
  • Lexikon
  • Seiten
  • Erweiterte Suche
  1. VespaOnline Forum: Entdecke die Welt der klassischen Vespa-Roller und teile deine Leidenschaft
  2. Vespa Smallframe Roller
  3. SF: Motor | Vergaser | Auspuffanlagen | Tuning

Vespa 50L Motor austauschen

  • Ve_pa
  • December 18, 2011 at 17:41
  • Ve_pa
    Schüler
    Punkte
    745
    Trophäen
    1
    Beiträge
    136
    Bilder
    1
    • December 18, 2011 at 17:41
    • #1

    Heei zsm.


    So der Motor von meiner Vespa 50L 3-Gang (Hellelfenbein) hat ich vor ein paar Monaten Komplett mit neuen Dichtungen ausgestattet und musste dann leider feststellen, dass bei der einen Motorhälfte unten an der Verschraubung ein Stück rausgerissen war, jetzt war ich nun so schlau und hab versucht die Stelle mit einer anderen Schraube zu Flicken und hab dabei die andere Seite beschädigt.. aber die Schraube hält dort unten fest, ob es dicht hält weiß ich leider nicht. Zum 2. problem, wenn ich den Motor anmache und im Stand gas gebe, spritzt der Öl vom Krümmer und ausn Auspuff heraus, ob das Normal ist weiß ich leider nicht. :rolleyes:


    Zu meiner eigentlichen frage, ich hab die chance mein Motor mit einem funktionstüchtigen PK XL Motor mit 4 Gängen auszutauschen und kann dabei die Zündgrundplatte, die Kupplungsscheiben, etc. von meiner natürlich austauschen. Würdet ihr das machen oder am liebsten den Originalen lassen ? :S


    MfG Dennis

    2 Mal editiert, zuletzt von Ve_pa (February 4, 2012 at 14:34)

  • Ulmi
    stupidness is not a crime
    Reaktionen
    17
    Punkte
    13,997
    Trophäen
    1
    Beiträge
    2,792
    Wohnort
    In Ulm um Ulm und um Ulm herum
    Vespa Typ
    Rostiges altes Blech, neue Plastikroller fallen nicht in mein Preissegment
    • December 18, 2011 at 18:21
    • #2

    deine zündung ist mit der pk kurbelwelle womöglich nicht kompatibel da 20er konus, evt auch einen 19er

    aber der sinn dieses tausch ist mir schleierhaft, solang der motor dicht ist und läuft kann man das auch dabei belassen

    Zitat pkracer:

    Die Methode des selbst Nachdenkens ist glaube ich nicht avantgardistisch, sondern im Gegenteil ein Relikt aus grauer Vorzeit - damals, bevor es Internetforen gab - und inzwischen total aus der Mode gekommen.


    Deloraz@chup4:
    du gehts mi in letzter zeit sowas von aufm sack! (und bevor da noch ne blöde meldung von dir kommt: ICH HAB SCHON HAARE DRAN!)

  • Ve_pa
    Schüler
    Punkte
    745
    Trophäen
    1
    Beiträge
    136
    Bilder
    1
    • December 18, 2011 at 18:43
    • #3

    wat kurbelwelle.. 20er konus ? 8|

    Wenn ich den Motor einbauen würde, die Kabel anschließe.. geht dann alles ? oder muss ich da was mit den Lichtern machen ?
    Ja falls ich den Motor doch mal umbauen möchte oder so, dann reg ich mich immerwieder wegen dem Schaden auf.. ich zahl ja sowieso nichts für den Tausch :+1
    Vielen Dank schonmal für die Antwort

    MfG Dennis

    2 Mal editiert, zuletzt von mono (December 19, 2011 at 11:00)

  • Paichi
    Erleuchteter
    Reaktionen
    29
    Punkte
    16,304
    Trophäen
    1
    Beiträge
    3,241
    Wohnort
    Augsburg
    Vespa Typ
    V50 Spezial (133er), V50 1. Serie, V50 Spezial 1. Serie, PX 200 (177er), Jawa 250, IWL Troll, Simson,...
    • December 19, 2011 at 11:25
    • #4

    Wenns nur die unterste Schraube ist, ist das mMn nicht so wirklich schlimm. Da setzt der Motor einfach am ehesten auf und daher haben viele das Problem. Hab selber auch schon einige gemacht, habe etwas mehr Dichtmasse (DIRKO HT) genommen und es war bisher immer dicht. Wenn dus unbedingt neu willst kannst es auch Schweissen lassen, aber ich halte es für Übertrieben.
    Falls Schweißen: Such dir nen fähigen Schweißer, der Alu auch wirklich beabeiten kann.

    Beste Grüße

  • hedgebang
    Rächer der Enterbten
    Reaktionen
    1,341
    Punkte
    33,126
    Trophäen
    3
    Beiträge
    6,213
    Bilder
    33
    Wohnort
    Ostfriesland
    Vespa Typ
    PK 130 S Elestart Bj.85, Rally 210 Bj.1977
    Vespa Club
    VO-Gruppenduschen e.V. 1. Auspeitscher
    • December 19, 2011 at 15:53
    • #5

    Ich an Deiner Stelle würde, wie Paichi auch schon sagte, den 50 L-Motor mit der unten kaputten Halterung für die Gehäuseschraube erstmal so ausprobieren. Wenn Du etwas Dichtmittel an der Stelle zwischen die Gehäusehälften machst und die Gehäuseschraube mit dem Rest der Schraubenführung am Gehäuse noch hält, haste vielleicht Glück, dass nichts an Getriebeöl rausleckt.

    Hatte ich bei meinem Fuffimotor in der PK auch gehabt. Mehr Dichtmittel dazwischen, Gehäuseschraube mit Unterlegscheibe wegen Teilausbruch an der Gehäuseführung "russisch" befestigt und gut war. Und wenn´s dann eben nicht gehen bzw. doch lecken sollte, kannst Dich immer noch nach einem Austauschmotor oder Gehäusehälften Ausschau halten.

    Der von Dir erwähnte Tauschmotor: Ist der aus einer XL 1 (2-Zug-Schaltung) oder einer XL2 (1-Zug-Schaltung)? Ungeachtet dessen wird der Austausch wegen der Elektronik, sprich ZGP und Polrad auch nicht so leicht sein. Deine 50 L dürfte 6 V sein und der XL-Motor hat eine 12 V ZGP. Und die Teile einfach so untereinander tauschen ist auch nicht, weil ZGP und Polrad zusammenpassen müssen, das Polrad der XL mit dazugehöriger ZGP allerdings einen stumpfen Konus (20er Konus) hat und die Kurbelwelle Deiner 50 L einen spitzen Konus (19er) haben dürfte. Nur mal als kleiner Hinweis.

    Über Spritverbrauch spricht man nicht. Man hat ihn.

  • Ve_pa
    Schüler
    Punkte
    745
    Trophäen
    1
    Beiträge
    136
    Bilder
    1
    • December 19, 2011 at 23:03
    • #6

    Okeei, dann lass ich den Motor erstmal so wie er ist, wenn die anderen Schrauben an den anderen Stellen die Stelle gut genug hält. Danke für die Antworten bzw. für die Mühe. :thumbup:


    Es ist ein PK XL Motor mit 2 Zügen und 12Volt..


    Edit: Wenn man den Threadnamen schon ändert, dann aber bitte richtig :D


    MfG Dennis

  • Ve_pa
    Schüler
    Punkte
    745
    Trophäen
    1
    Beiträge
    136
    Bilder
    1
    • February 4, 2012 at 14:03
    • #7

    Heei, ich hab den PK Motor nun bei mir Daheim.. den ich im moment zerlege. Nun ist mir aufgefallen, dass die Trommelbefestigung (Mutter in der Mitte) von der PK größer ist als von meiner 50L. Meine Frage ist jetzt, ob ich die 9 Zoll Trommel auf dem PK Motor bekomme ?

    MfG

  • Ulmi
    stupidness is not a crime
    Reaktionen
    17
    Punkte
    13,997
    Trophäen
    1
    Beiträge
    2,792
    Wohnort
    In Ulm um Ulm und um Ulm herum
    Vespa Typ
    Rostiges altes Blech, neue Plastikroller fallen nicht in mein Preissegment
    • February 4, 2012 at 14:39
    • #8

    nimm die trommel und ankerplatte deiner V50 und benutze nur die mutter der PK

    Zitat pkracer:

    Die Methode des selbst Nachdenkens ist glaube ich nicht avantgardistisch, sondern im Gegenteil ein Relikt aus grauer Vorzeit - damals, bevor es Internetforen gab - und inzwischen total aus der Mode gekommen.


    Deloraz@chup4:
    du gehts mi in letzter zeit sowas von aufm sack! (und bevor da noch ne blöde meldung von dir kommt: ICH HAB SCHON HAARE DRAN!)

  • Ve_pa
    Schüler
    Punkte
    745
    Trophäen
    1
    Beiträge
    136
    Bilder
    1
    • February 4, 2012 at 14:50
    • #9

    Danke :thumbup:

  • ezio_auditore
    Profi
    Reaktionen
    547
    Punkte
    3,897
    Beiträge
    642
    Einträge
    1
    • February 4, 2012 at 14:51
    • #10

    Willkommen im club der ausgebrochenen Schraubenhalterungen :)
    Ist nicht so tragisch solange es dicht ist . hab das bei mir ein wenig bei geschliffen und gut ist.

    Bilder

    • S7300260 - Kopie.JPG
      • 333.98 kB
      • 1,600 × 1,200

    Vespa P125X ´81er | 15PS
    Vespa P80X

    Vespa T4 ´60er | Knusprig wie Bacon
    Vespa PK50S Lusso ´84er | Schrott
    Vespa PK80S Elestart ´83er | Goldenshower

  • Ve_pa
    Schüler
    Punkte
    745
    Trophäen
    1
    Beiträge
    136
    Bilder
    1
    • February 4, 2012 at 15:06
    • #11

    Danke, aber meiner Verliert trotzdem Öl etweder von der Stelle oder von der Schaltknaue und spalten möchte ich den jetzt nichtmehr. Deswegen hab ich mir jetzt den PK Motor geholt, der dann gleich 4 Gänge und eine 12 Volt Anlage, Regler etc. hat. Aber der Kolben hat paar Kratzspuren und ich weiß nicht, ob ich den weiterverwenden kann oder gegebenenfalls der von meinem 50L Motor passt ?(


    Mein Plan ist, den Motor sandzustrahlen, nassschleifen und aufpolieren.


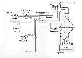
    Ich hab ein Schaltplan bearbeitet und ich glaub, dass es mit der Elektronik so passen wird, es bleibt die Tröte mit 6Volt (Wechselstrom)


  • hedgebang
    Rächer der Enterbten
    Reaktionen
    1,341
    Punkte
    33,126
    Trophäen
    3
    Beiträge
    6,213
    Bilder
    33
    Wohnort
    Ostfriesland
    Vespa Typ
    PK 130 S Elestart Bj.85, Rally 210 Bj.1977
    Vespa Club
    VO-Gruppenduschen e.V. 1. Auspeitscher
    • February 4, 2012 at 19:57
    • #12

    Mache ml ein Foto vom Kolben und stell´s hier rein. Sonst ist das hier nur Raterei. ;)

    Über Spritverbrauch spricht man nicht. Man hat ihn.

  • Basjoe
    Profi
    Reaktionen
    7
    Punkte
    4,342
    Trophäen
    1
    Beiträge
    830
    Bilder
    6
    Wohnort
    Dietzenbach
    Vespa Typ
    so langsam zu viele
    • February 4, 2012 at 20:05
    • #13

    schaltplan passt!

  • Ve_pa
    Schüler
    Punkte
    745
    Trophäen
    1
    Beiträge
    136
    Bilder
    1
    • February 4, 2012 at 20:09
    • #14

    Dann ist das mit der Elektrik erledigt, danke.

    hier die Fotos


  • hedgebang
    Rächer der Enterbten
    Reaktionen
    1,341
    Punkte
    33,126
    Trophäen
    3
    Beiträge
    6,213
    Bilder
    33
    Wohnort
    Ostfriesland
    Vespa Typ
    PK 130 S Elestart Bj.85, Rally 210 Bj.1977
    Vespa Club
    VO-Gruppenduschen e.V. 1. Auspeitscher
    • February 4, 2012 at 20:24
    • #15

    Och, der geht noch. Ein bißchen mit PS2-Paste oder ähnlichem aufpolieren und gut ist. Solange die Ringe nicht klemmen oder ausgenudelt sind und die Kompression stimmt, bau den wieder ein. Vor dem Zusammenbau und Polieren dann am besten noch ein bißchen mit 2-Takt-Öl leicht einschmieren. Und mach´die Dichtfläche oben zum Zylinderkopf noch etwas sauber. Feddich. ;)

    Über Spritverbrauch spricht man nicht. Man hat ihn.

  • Ve_pa
    Schüler
    Punkte
    745
    Trophäen
    1
    Beiträge
    136
    Bilder
    1
    • February 4, 2012 at 20:31
    • #16

    Dann hat sich das wohl auch erleidgt, danke.


    Kann ich den Motor eigentlich Sandstrahlen lassen, oder soll ich den am besten mit Benzinreiniger reinigen, mit einer feinen Metallbürste schleifen und danach Nassschleifen und zum Schluss aufpolieren ? ...ist echt eine Drecksarbeit ^^

  • Parkett
    Profi
    Punkte
    6,780
    Trophäen
    1
    Beiträge
    1,317
    • February 6, 2012 at 17:56
    • #17

    Nicht mit Sand, sondern mit Glasperlen strahlen lassen. Schont das Material eher noch als Sand. Bei uns wird Alu grundsätzlich nur mit Glas gestrahlt. ;)
    Dichtflächen/Lagersitze würde ich vorher auf jeden Fall abkleben bzw. alte Lager reinmachen oder die Alten gleich drinlassen.

    Ich hab mein Gehäuse überhaupt nicht gestrahlt, zumindest nicht mit sowas. Dampfstrahler war gut genug und das Polieren kannst du dir sowas von sparen, das ist wirklich Zeitverschwendung.
    Da würde ich eher noch eine schön polierte oder lackierte Lüfterradabdeckung nehmen.

  • Ve_pa
    Schüler
    Punkte
    745
    Trophäen
    1
    Beiträge
    136
    Bilder
    1
    • February 6, 2012 at 22:39
    • #18

    Dankee. Deshalb habe ich sicherheitshalber gefragt. Den letzten Motor hab ich ohne Abzieher und sonstigen spezial werkzeug wieder aufgebaut, nur dass ich das mit der Dichtmasse gespart habe, war von mir echt :thumbdown: aber was solls 2. Chance rotwerd-).


    Also erstmal spezialwerkzeug, Motorhalterung, Dichtmasse und komplett neue schrauben besorgen, Simmerringe, O-Ringe, Dichtungen, Sicherrungs-set hab ich und die neue Kupplung aus dem anderen Motor kommt da auch rein. :rolleyes: Wenn die lager noch in ordnung sind, dann würd ich die drin lassen, der motor wird so oder so nicht Umgebaut. Dann schön Dampfen lassen und in der richtigen Reihenfolge wieder zusammenbauen.. auf welche kleinigkeiten sollt ich da eigentlich achten ?

  • Parkett
    Profi
    Punkte
    6,780
    Trophäen
    1
    Beiträge
    1,317
    • February 6, 2012 at 22:44
    • #19

    Ich hab bei meinem M1L Motor auch keine Dichtmasse benutzt und der ist immernoch dicht.
    Im Prinzip reicht´s auch die Papierdichtung mit Öl einzustreichen. Praktisch die oldschool Variante. ;)

    Bau neue Lager ein. Da sparst du am falschen Ende.
    Einen guten Satz gibts für ca. 30 Euro im GSF.

    Zerleg den Motor komplett, Schlatraste nicht unbedingt, und halt mit einem Dapfstrahler drauf. Da sollte schon einiges gehen.
    Wenn nicht, dann erstmal mit Waschbenzin und Bürste oder sowas in der Art.

  • Ve_pa
    Schüler
    Punkte
    745
    Trophäen
    1
    Beiträge
    136
    Bilder
    1
    • February 16, 2012 at 22:07
    • #20

    ThankYou ! Bürste und Benzin wäre schon nötig.. bei dem Dreck.
    Ich hab schon ein paar Schrauben und eine Hitzebeständige Dichtmasse gekauft.. Dichtmasse bis zu 1000°C (hoffentlich geht der für Kamine auch). :D

    MfG

Tags

  • Vespa 50ccm
  • Vespa Motor
  1. Datenschutzerklärung
  2. Impressum
  3. Kontakt
  4. Geschichte der Vespa bei Wikipedia
  5. Nutzungsbedingungen
Made with ♥ in Bavaria
Community-Software: WoltLab Suite™