Hallo,
ich habe wohl eines der letzten V50 Spezial Modelle. Diese Modelle hatten laut meinen Recherchen
schon 12 Volt und 4 Blinker. In meiner Teilekiste (war beim Roller dabei) habe ich einen passenden
12 V / 80 Watt Spannungsregler gefunden, auch das spricht dafür das ich ein 12 V Modell habe.
Leider waren kein Blinkrelais und keine passende Zündspule mit dabei.
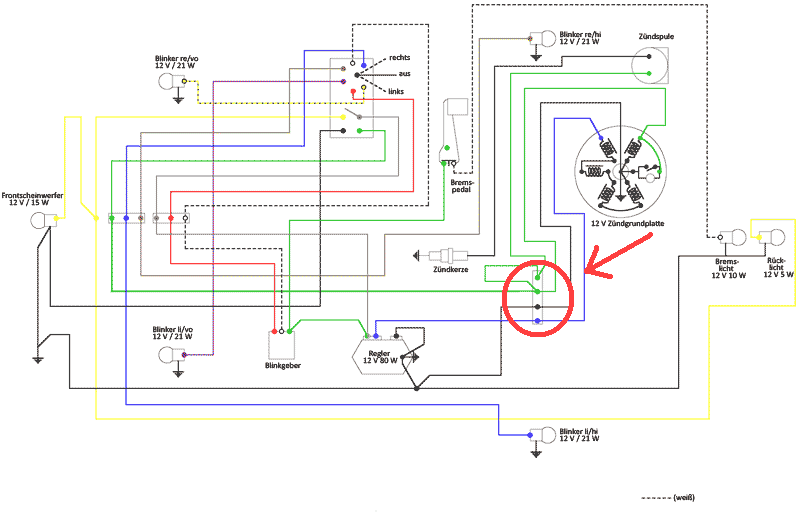
Im Netz habe ich den hier beigefügten [lexicon='Schaltplan',''][/lexicon] gefunden, müsste eigentlich der Richtige sein.
An elektrischen Komponenten ist bei mir momentan folgendes vorhanden:
- Kabelbaum komplett
- Zündplatte
- Polrad
- Spannungsregler
Was fehlt mir nun noch???
Folgendes würde mir spontan einfallen:
- außenliegende Zündspule, aber welche???
- Blinkgeber / Blinkrelais, aber welches??? (ich möchte später nur noch 2 [lexicon='Lenkerendenblinker',''][/lexicon] anschließen)
Außerdem habe ich im [lexicon='Schaltplan',''][/lexicon] noch eine Art Verteiler oder so ähnlich gesehen der nicht
weiter beschrieben ist. Ich habe dieses Bauteil mit einem roten Kreis makiert, aber vielleicht
gibt es das ja auch gar nicht und die Kabel werden dort einfach nur zusammengesteckt ![]()
Für eure Tipps bin ich wie immer dankbar ![]()
