1. Vespa Forum
    1. Unerledigte Themen
  2. Dashboard
  3. Galerie
    1. Alben
    2. Karte
  4. Lexikon
  • Anmelden oder registrieren
  • Suche
Dieses Thema
  • Alles
  • Dieses Thema
  • Dieses Forum
  • Forum
  • Galerie
  • Lexikon
  • Seiten
  • Erweiterte Suche
  1. VespaOnline Forum: Entdecke die Welt der klassischen Vespa-Roller und teile deine Leidenschaft
  2. Vespa Smallframe / Largeframe / Wideframe Roller
  3. Vespa Elektrik

V50: Welche Zündspule und welches Blinkrelais, was brauch ich sonst noch?

  • Kalle78
  • January 6, 2013 at 23:41
  • Kalle78
    Schüler
    Reaktionen
    1
    Punkte
    556
    Beiträge
    90
    Vespa Typ
    V50N Spezial
    • January 6, 2013 at 23:41
    • #1

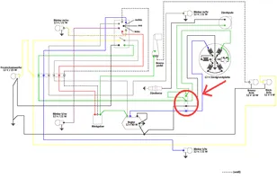
    Hallo,


    ich habe wohl eines der letzten V50 Spezial Modelle. Diese Modelle hatten laut meinen Recherchen
    schon 12 Volt und 4 Blinker. In meiner Teilekiste (war beim Roller dabei) habe ich einen passenden
    12 V / 80 Watt Spannungsregler gefunden, auch das spricht dafür das ich ein 12 V Modell habe.
    Leider waren kein Blinkrelais und keine passende Zündspule mit dabei.

    Im Netz habe ich den hier beigefügten Schaltplan gefunden, müsste eigentlich der Richtige sein.

    An elektrischen Komponenten ist bei mir momentan folgendes vorhanden:
    - Kabelbaum komplett
    - Zündplatte
    - Polrad
    - Spannungsregler

    Was fehlt mir nun noch???

    Folgendes würde mir spontan einfallen:
    - außenliegende Zündspule, aber welche???
    - Blinkgeber / Blinkrelais, aber welches??? (ich möchte später nur noch 2 Lenkerendenblinker anschließen)

    Außerdem habe ich im Schaltplan noch eine Art Verteiler oder so ähnlich gesehen der nicht
    weiter beschrieben ist. Ich habe dieses Bauteil mit einem roten Kreis makiert, aber vielleicht
    gibt es das ja auch gar nicht und die Kabel werden dort einfach nur zusammengesteckt ?(

    Für eure Tipps bin ich wie immer dankbar :thumbup:

    Bilder

    • v50special Schaltplan Frage.GIF
      • 23.67 kB
      • 800 × 515
      • 7,557

    Einmal editiert, zuletzt von Kalle78 (January 6, 2013 at 23:59)

  • GrünePK50
    Schüler
    Punkte
    300
    Beiträge
    51
    Bilder
    1
    Wohnort
    Wipperfürth
    Vespa Typ
    Vespa V50
    • January 7, 2013 at 00:07
    • #2

    Du meinst die CDI oder? Wenn ja dann nehem einfach eine von einer Pk Bilnkergeber auch einfach den von einer PK egal ob du 4 oder 2 Blinker hast!

    Dieser ´´Verteiler´´ ist das Sogenannte Kabelkästchen an der Traverse des Motorblockes... ich finde den Schaltplan sehr unübersichtlich nehm doch einfach den hier ;)

  • Kalle78
    Schüler
    Reaktionen
    1
    Punkte
    556
    Beiträge
    90
    Vespa Typ
    V50N Spezial
    • January 7, 2013 at 00:24
    • #3

    Soweit ich weiß gibt es CDIs (für die moderneren Modelle und Zündspulen für die älteren Modelle mit 12 V. Ich glaube ich brauche eine 12 V Zündspule, ob man aber auch eine CDI alternativ nehmen kann weiß ich leider nicht ?(

    Aus der Zündspule kommt jedenfalls nur ein Kabel für die Zündkerze und ein Kabel was zur Zündplatte geht, bei der CDI sind es laut deiner Zeichnung 5 Kabel.

  • GrünePK50
    Schüler
    Punkte
    300
    Beiträge
    51
    Bilder
    1
    Wohnort
    Wipperfürth
    Vespa Typ
    Vespa V50
    • January 7, 2013 at 01:01
    • #4

    5Kabel??? Also ich sehe 3 Grün rot weiß !!! Wieveile Kabel kommen aus deiner zündgrundplatte ?? Egal vieviel Volt die hat 1Kabel =zundspule 3Kabel =cdi

  • Kalle78
    Schüler
    Reaktionen
    1
    Punkte
    556
    Beiträge
    90
    Vespa Typ
    V50N Spezial
    • January 7, 2013 at 01:08
    • #5

    6 Kabel kommen von der Zündgrundplatte

  • GrünePK50
    Schüler
    Punkte
    300
    Beiträge
    51
    Bilder
    1
    Wohnort
    Wipperfürth
    Vespa Typ
    Vespa V50
    • January 7, 2013 at 01:31
    • #6

    Schau dir meinen Schaltern an! 3 für Elektrik und 3 für cdi also brauchste eine Pk cdi und Blinkergeber

  • GrünePK50
    Schüler
    Punkte
    300
    Beiträge
    51
    Bilder
    1
    Wohnort
    Wipperfürth
    Vespa Typ
    Vespa V50
    • January 7, 2013 at 01:33
    • #7

    Noch fragen:)???

  • Kalle78
    Schüler
    Reaktionen
    1
    Punkte
    556
    Beiträge
    90
    Vespa Typ
    V50N Spezial
    • January 7, 2013 at 20:59
    • #8

    Nee alles super, ich bestelle jetzt erstmal die ganzen Teile und dann kommen bestimmt wieder Fragen auf :D

    Mir ist übrigens aufgefallen das ich in einem Strang mit 3 schwarzen Kabeln habe und dann nochmal 3 farbige (grün weiß rot)
    in dem zweiten Strang?! Müsste das nicht eigentlich ein Strang mit einem blauen, einem schwarzen und einem grünen
    Kabel sein und der zweite Strang dann wie beschrieben ein weißes, ein rotes und ein grünes Kabel???

    Wie kriege ich jetzt raus welches Kabel welches ist???

  • hedgebang
    Rächer der Enterbten
    Reaktionen
    1,341
    Punkte
    33,126
    Trophäen
    3
    Beiträge
    6,213
    Bilder
    33
    Wohnort
    Ostfriesland
    Vespa Typ
    PK 130 S Elestart Bj.85, Rally 210 Bj.1977
    Vespa Club
    VO-Gruppenduschen e.V. 1. Auspeitscher
    • January 9, 2013 at 15:47
    • #9

    Der Strang mit grün, weiß, rot geht zur CDI. Wenn die drei anderen Kabel alle schwarz sind (wirklich, oder nur verdreckt?), vergleiche doch einfach den Verlauf der Kabel zu den Spulen auf der ZGP, wie in dem Schaltplan in Deinem ersten Post.

    Über Spritverbrauch spricht man nicht. Man hat ihn.

  • Scharnhorst
    Meister
    Reaktionen
    2,440
    Punkte
    11,805
    Trophäen
    1
    Beiträge
    1,854
    Wohnort
    BW
    Vespa Typ
    PK50 XL automatik, Ape 50 TL6T, V50 Special 76 Originallack, V50 Special 75 Nato-Oliv in Rundlenkeroptik
    Vespa Club
    keiner
    • April 14, 2021 at 21:30
    • #10

    Wenn die Brücke wirklich zwischen den grünen war/ist, wäre es schon etwas komisch. Das ist eigentlich der Killanschluß.

    Sprich, wenn nix dran ist, müßte es laufen.

    Jetzt kuck erst mal, zwischen welchen beiden Kontakten tatsächlich die Brücke war, auf deinem Bild sieht man das nicht deutlich.

    Gruß Paddy.

    Ich ziehe meinen Hut vor der Ikone klassische Vespa! Wenn aber selbst heute noch uralte Vespas aus den Siebzigern aufgrund der schieren Menge verbastelt werden können, sollte man sich seiner zunehmend seltenen Automatik bewußt sein...

    Übrigens, wenn man den sogenannten "O-Lack" aufbereitet (abschmirgeln und in Wachs ersäufen), muß man vorher den "O-Dreck" entfernen und den "O-Rost" owatrolisieren.

  • tonitest
    Meister
    Reaktionen
    2,138
    Punkte
    13,783
    Trophäen
    2
    Beiträge
    2,315
    Einträge
    1
    Wohnort
    Domkloster 4, 50667 Köln, Deutschland
    Vespa Typ
    PK 50 XL2, BJ 1991
    • April 14, 2021 at 21:39
    • #11
    Zitat von Scharnhorst

    Wenn die Brücke wirklich zwischen den grünen war/ist, wäre es schon etwas komisch. Das ist eigentlich der Killanschluß.

    Sprich, wenn nix dran ist, müßte es laufen.

    Jetzt kuck erst mal, zwischen welchen beiden Kontakten tatsächlich die Brücke war, auf deinem Bild sieht man das nicht deutlich.

    Gruß Paddy.

    Scharnhorst / Paddy, falscher Thread ;)

    Du wolltest bestimmt Lupo85 in seinem Thread Vespa pk 50 xl komplette Elektronik im Eimer? antworten ;)

  • Scharnhorst
    Meister
    Reaktionen
    2,440
    Punkte
    11,805
    Trophäen
    1
    Beiträge
    1,854
    Wohnort
    BW
    Vespa Typ
    PK50 XL automatik, Ape 50 TL6T, V50 Special 76 Originallack, V50 Special 75 Nato-Oliv in Rundlenkeroptik
    Vespa Club
    keiner
    • April 14, 2021 at 21:56
    • #12

    Shit, ja! Dort habe ich den Beitrag vermißt....:-)

    Ich ziehe meinen Hut vor der Ikone klassische Vespa! Wenn aber selbst heute noch uralte Vespas aus den Siebzigern aufgrund der schieren Menge verbastelt werden können, sollte man sich seiner zunehmend seltenen Automatik bewußt sein...

    Übrigens, wenn man den sogenannten "O-Lack" aufbereitet (abschmirgeln und in Wachs ersäufen), muß man vorher den "O-Dreck" entfernen und den "O-Rost" owatrolisieren.

  • vespacruiser81
    Profi
    Reaktionen
    157
    Punkte
    5,052
    Trophäen
    1
    Beiträge
    895
    Bilder
    20
    • April 18, 2021 at 08:54
    • #13

    Hier stand mal was


    Edit hat das Datum der letzten Beiträge gesehen und denkt, dass sich das Thema scheinbar erledigt hat

    geh erstmal pissen, du schmeckst ja nach gar nix!

    Tourtagebuch: Drei Reisende in Blech
    Mit der Vespa quer über die Alpen Sommer 2013, 2 Wochen, 3 Roller, 7 Länder, 3000 km

Tags

  • Vespa V50
  1. Datenschutzerklärung
  2. Impressum
  3. Kontakt
  4. Geschichte der Vespa bei Wikipedia
  5. Nutzungsbedingungen
Made with ♥ in Bavaria
Community-Software: WoltLab Suite™