@hedgebang  Der Spruch "aufgegeben wir maximal ein Brief.." sollte doch Dir als Jurist eigentlich ein Begriff sein ..... 
aber auch ich bin ganz entspannt (bzw. azetonisiert), läuft ganz gut die Partie...
 
															
		@hedgebang  Der Spruch "aufgegeben wir maximal ein Brief.." sollte doch Dir als Jurist eigentlich ein Begriff sein ..... 
aber auch ich bin ganz entspannt (bzw. azetonisiert), läuft ganz gut die Partie...
Sorry für die vll blöde Frage, aber was sind das für weiße "Schläuche" am Lenker??
Das sind die Züge, die nicht innenverlegt sind.
..so wieder ein Stück geschafft..
gestern mal die Frontpartie erledigt und den Tank in Angriff genommen. Momentan halten verrostete Schrauben bzw. die Trittbrettleisten
extrem auf. Wie schon mal erwähnt wurde über den kompl. Roller klassisch drüber gejaucht, also ohne entfernen von irgendetwas, Die Sitzbank
zwar abgedeckt, aber klarerweise hat sich der Lacknebel dort auch (und im Besonderen in den Nähten abgesetzt). Die äußeren Tritbrettleisten
waren dann auch noch in einen Art Zementmörtel verlegt, der natürlich an den ALU-Leisten sichtbare Spuren hinterlassen von dem, dass die 
Endstücke mal mit den Nieten regelrecht zusammen oxidiert sind mal ganz abgesehen....aber auch dort konnte ich eine kleine Fläche O-Lack retten. 
Die Vjatka ist sehr massiv aufgebaut, eine Schwachstelle konnte ich bis dato aber sehr wohl feststellen.
Meine stand mit ziemlicher Sicherheit lange Zeit im Freien am Seitenständer, dadurch kann das Regenwasser im linken Trittbrettbereich nicht wirklich nach
hinten abfließen und bildet, im vorderen Bereich (genau im Übergang zw. Beinschildwölbung, Trittbrett und Tunnelblech einen kleinen See. Dort ist auch der
stärkste Rostbefall festzustellen.
auch die Gummis habe ich mal vom Ü-Lack befreit, sind erstaunlich gut beinander, die äußeren Leisten allerdings weniger.
Den Rostbefall werde ich aber genauer verfolgen, soll heißen bis fast auf das blanke Metall, passt es mir optisch dann nicht ganz
wird künstlich nach patiniert (Salzsäure + Wasser)
für heute ist dann noch geplant, Demontage Gepäcksträger, Kennzeichenhalter und Schmutzfänger um die restlichen Farbspuren
u.a. an Gummis, Schrauben etc. zu beseitigen.
Nachdem ich gestern bei meinen sinnlosen Spielereien auch noch zu meiner Freude entdeckt habe, dass ich einen Funken habe ist
klar, ich werde die Kiste versuchen auch anzuwerfen, eventuell braue ich mir da heute noch eine ordentliche 12 Liter Mischung
Zitronensäure um den Tank mal zu säubern und zu entrosten. Beim Kicken habe ich allerdings schon gemerkt, dass zumindest 
die Lager jetzt nicht mehr die Besten sind......sollte das funktionieren, dann glaube ich wieder an die Aussagen vieler .......
mach mal den Vergaser sauber..., sollte sie dann allerdings unerwartet hochdrehen oder ich es nicht schaffe den Vergaser einzustellen,
eröffne ich ein Topic im Technikbereich...genauen Text überlege ich mir noch, wird aber sicher sehr aussagekräftig
Ich bin schon zumindest soweit, dass ich erkannt habe, dass ohne den Zündschlüssel theoretisch kein Starten möglich ist
durch Stecken des Zündschlüssels öffnet Kontakt 8 (ein Art Federbügel) durch Ziehen geht rot wieder auf Masse und der Motor ist aus
Den Rost grob abbürsten und einen Mischung aus Owatrol und Polytrol drauf -Fertig ist der Lack!
...ja so ähnlich wollte ich es auch machen, aber nach einem gestrigen Telefonat mit meinem Hausladen bezüglich der anstehenden Typisierungsprozedur (Ö)hat man mich durch die Blume erklärt (bzw. auch gebeten) , wenn möglich nicht all zu verrostet bzw. im extrem gammeligen Zustand, denn dann könnte es Schwierigkeiten geben.
...wurde mir auch u.a. damit begründet, dass die verstärkten Typisierungswünsche von O-Lack Rollern und deren Zustände in letzter Zeit für die österreichische Behörde (und auch für den Laden selbst) bereits ein rotes Tuch geworden sind, und es taktisch daher nicht ungeschickt wäre keine schlafenden Hunde zu wecken.
Nachdem ich zu dem Roller außer einen 0815KV keinerlei Unterlagen bzw. Bestätigungen habe,werde ich mich schon bemühen die vorgegebenen Spielregeln einzuhalten, da es
aufgrund dessen eh schwierig genug werden wird, dass Ding halbwegs sauber auf die Straße zu bringen. 
Danach bin ich wahrscheinlich wieder entspannter bzw. verrosteter  
ohhhh andreas, geil! du hast nen Thread gemacht   
 
hab dir ja schon gesagt, ich liebe diese fetten russenkarren, freu mich sehr hier schaulustige sein zu dürfen  
den rost grob abbürsten und einen mischung aus owatrol und polytrol drauf -fertig ist der lack!
porni, warum ne mischung aus beidem? im gsf liest man ja immer nur lobeshymnen auf owatrol (bei mir wird das immer gelblich, darum kann ichs nicht so leiden, aber was besseres fällt mir auch nicht ein, weil das oxyblock so speckig wird  :s ) in der beschreibung steht, das zeug glänzt?
und wie, was, wo mischen? direkt owatrol und polytrol mischen und aufpinseln? oder mit nem lappen? auch über intakten lack?
soweit ich informiert bin, ist polytrol ein Farbauffrischer in Kombi mit dem Owatrol-Öl wahrscheinlich eine optische Aufwertung
...aber @juny ...ich habe das Zeug gleich mal bestellt (soll nicht heißen ich bin beratungsresitent) und ich mach Dir dann eine exclusive Vorher-Nachher Geschichte
ich bin bei den sichtbaren Partien, aufgrund der Optik eh auch nicht so der Freund von Oxyblock und Owatrol, da habe ich deutlich
schönere Erfahrung mit Aero 46 Spezial von Elaskon gemacht (gehört allerdings dann auch bei Zeiten aufgefrischt). Kannst auch
anschließend auf Glanz polieren und wenn es weg muss aus irgendwelchen Gründen, dann lässt es sich auch gut entfernen.
An meinem Lambretta Tunnel vor ca. zwei Jahren aufgebracht und da rostet auch nichts nach (allerdings Garage) und da hast
in keinster Weise Verfärbungen im Lack..
Owatrol und Oxy sind eher pestig...
und beim Oxyblock geht mir trotz zugiger Umgebung die Austrocknung und Dünnflüssigkeit extrem auf die Nerven
(vor allem an Flanken), aber die Beständigkeit darf man halt auch nicht verachten
...halt beim Trittbrett wo doch ständig Kontakt besteht, eher die einzigen Perspektive
da habe ich deutlich
schönere erfahrung mit aero 46 spezial von elaskon gemacht (gehört allerdings dann auch bei zeiten aufgefrischt).
ja, aber das owatrol sollte man doch auch jährlich auffrischen? ich hab ein paar stellen an meiner alltags-px damit behandelt und muß das dieses jahr dringend neu behandeln, denn da merkt man nix mehr von(allerdings ist die auch allwetter im einsatz)
oxyblock hab ich über die 79er gezogen, aber das dauerte eeeeewig, bis es nicht mehr klebrig war  :s 
kommt das elaskon auch direkt auf den rost oder macht man da vorher blank? 
ich bin auf jeden fall sehr gespannt.
(vergilben würd mich bei der rally wg. orange jetzt auch nicht so wahnsinnig stören  )
 )
wie gesagt beim Oxyblock ist weniger die Umgebungstemp. zur Austrocknung ausschlaggebend, viel mehr Umluft bzw. zugige Luft
(stell´s halt auf eine Klippe, dann sollte es über Nacht, bei einer steifen Brise  trocken sein  )
 )
bei Fahrzeugen im Dauereinsatz ist aber klar, dass der Schutzfilm irgendwann klein bei gibt, es ist ja eigentlich nur getrocknetes
Öl
...das wird auch der Grund sein, warum ich nur die vorderen Trittleistenendstücke aufgrund der Optik vernieten werde und den Rest dann schraube, weil
ich befürchte da werde ich öfters nachsehen und handeln müssen.
...Sachen die nicht innerhalb von 24 Std. ausgetrocknet oder fest sind sind generell Scheiße.........blockieren einen nur.....da bin ich eher zu ungeduldig
aber dafür habe ich dann auch immer Lehrgeld gezahlt 
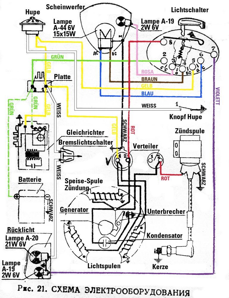
ein paar kleine Unterschiede zum Original:
am Lenker der schwarze Knopf ist eine Justierschraube für den Scheinwerfer. Der Reflektor ist gefedert und kann dadurch leicht geschwenkt
werden. Die Lampenfassungen bzw. Birnen haben allerdings einen anderen Durchmesser. 6 Volt Birnen habe ich zwar in neu in Reserve, bei
12 Volt Birnen bin ich noch nicht fündig geworden.
gibt aber im Netz eine nette russische Nachbauanleitung für Bastler ..kann sich gerne melden)
 ..kann sich gerne melden)
                                        aus einem Land hinterm vormals eisernen Vorhang ..Bulgarien..Qualität gut...inkl. Befestigunsschrauben
beim Open Day vom SIP habe ich allerdings auch eine nette Ersatzvariante eines Griesskirchners (Ö) gesehen, die mich schwer begeistert hat..
Durch das Mischen bleibt es nicht klebrig und es wird nicht ganz so gelblich.
..die Haltbarkeit des Anstriches wird aber dadurch nicht verlängert, muss dann auch wieder regelmäßig aufgefrischt werden?
Ich habe meine Christbaumkugel damit vor nun rund 18 Monaten versiegelt und das Ding steht immer noch gut da. Sogar das Pin Striping und das Lettering sind direkt auf die Owa-Polytrolschicht aufgebracht worden.
ich habe meine christbaumkugel damit vor nun rund 18 monaten versiegelt und das ding steht immer noch gut da. sogar das pin striping und das lettering sind direkt auf die owa-polytrolschicht aufgebracht worden.
hast du einfach 50:50 gemischt und aufgepinselt?
hmm...ich glaube ja Mr. Pornstar ungeprüft (fast) alles, aber ich fürchte unabhängig vom Mischungsverhältnis wird die ganze Geschichte für Dich nicht wirklich aussagekräftig sein.
Da ich nicht annehme, dass pornstar eine Dauerdekoration mit Weihnachtskugeln im amerikanischen Stile in seinem Vorgarten hat bzw. seine Stray Bullet gaffenden Passanten ganzjährig zur Bewunderung auf die Straße stellt, sind die 18 Monate mal unter der Hand geflüstert eher Garagen bezogen (klimatisiert) und somit für deinen Grashüpfer Flip nicht wirklich relevant. Die arme Sau muss ja fast täglich raus,oder.....?
aber ich probier´s trotzdem ....und mich würde auch interessieren, wie feiert´s ihr da oben Weihnachten, wenn man zu solchen Maßnahmen
greift????
50:50 Euer Vertrauen ehrt mich. Nicht pinseln, sondern dünn mit einem Lappen einölen, trocknen lassen und so zwei weitere Gänge aufbringen. Dünn muss es sein, das ist wichtig.
...so bin heute auch mit der Lackfreilegung fertig geworden....
und bin doch erstaunt wie gut schlussendlich eigentlich alles gelaufen ist. Für die, die auch mit so etwas
spekulieren. In meinem Fall habe ich zum momentanen Zeitpunkt knapp 50 Std. aufgewendet und der
Materialeinsatz belief sich auf knapp über € 80.--. (5,5l Aceton, 0,75l Pelox, Politur, Rostschutzg´schichten etc.)
Wobei ich mir die Versiegelungen der Rostpartien noch für später aufhebe.
und so habe ich sie übernommen
...das wärs jetzt mal für´s Erste........
Sehr schön! Die Lüfterradabdeckung gefällt mir besonders. 
...und die Gegensätze im letzten Bild in deinem Hof!  
 
		