1. Vespa Forum
    1. Unerledigte Themen
  2. Dashboard
  3. Galerie
    1. Alben
    2. Karte
  4. Lexikon
  • Anmelden oder registrieren
  • Suche
Dieses Thema
  • Alles
  • Dieses Thema
  • Dieses Forum
  • Forum
  • Galerie
  • Lexikon
  • Seiten
  • Erweiterte Suche
  1. VespaOnline Forum: Entdecke die Welt der klassischen Vespa-Roller und teile deine Leidenschaft
  2. Piaggio Ape & sonstige Blechroller
  3. SB: Technik und Allgemeines

Vjatka 150: Eine Russin will wieder auf die Straße

  • 125vnb6
  • August 31, 2014 at 07:37
  • 125vnb6
    Meister
    Reaktionen
    1,843
    Punkte
    13,708
    Trophäen
    2
    Beiträge
    2,358
    Einträge
    1
    Wohnort
    81241 München, Deutschland
    Vespa Typ
    VNB1,6,50S,Primavera ET3, PK50,PK50S,PX200E, Chetak 150, NSU Quickly. Lambretta J125, Ciao SC, 2*Vjatka, VN2T
    • September 2, 2014 at 11:33
    • #21

    @hedgebang Der Spruch "aufgegeben wir maximal ein Brief.." sollte doch Dir als Jurist eigentlich ein Begriff sein ..... ;)

    aber auch ich bin ganz entspannt (bzw. azetonisiert), läuft ganz gut die Partie...

    Einmal editiert, zuletzt von 125vnb6 (September 2, 2014 at 13:03)

  • Corner
    Schüler
    Reaktionen
    74
    Punkte
    649
    Trophäen
    1
    Beiträge
    106
    Bilder
    2
    Wohnort
    97072 Würzburg, Deutschland
    Vespa Typ
    200 Rally
    • September 2, 2014 at 12:49
    • #22

    Sorry für die vll blöde Frage, aber was sind das für weiße "Schläuche" am Lenker??

  • hedgebang
    Rächer der Enterbten
    Reaktionen
    1,341
    Punkte
    33,126
    Trophäen
    3
    Beiträge
    6,213
    Bilder
    33
    Wohnort
    Ostfriesland
    Vespa Typ
    PK 130 S Elestart Bj.85, Rally 210 Bj.1977
    Vespa Club
    VO-Gruppenduschen e.V. 1. Auspeitscher
    • September 2, 2014 at 12:52
    • #23

    Das sind die Züge, die nicht innenverlegt sind.

    Über Spritverbrauch spricht man nicht. Man hat ihn.

  • 125vnb6
    Meister
    Reaktionen
    1,843
    Punkte
    13,708
    Trophäen
    2
    Beiträge
    2,358
    Einträge
    1
    Wohnort
    81241 München, Deutschland
    Vespa Typ
    VNB1,6,50S,Primavera ET3, PK50,PK50S,PX200E, Chetak 150, NSU Quickly. Lambretta J125, Ciao SC, 2*Vjatka, VN2T
    • September 3, 2014 at 06:17
    • #24

    ..so wieder ein Stück geschafft..
    gestern mal die Frontpartie erledigt und den Tank in Angriff genommen. Momentan halten verrostete Schrauben bzw. die Trittbrettleisten
    extrem auf. Wie schon mal erwähnt wurde über den kompl. Roller klassisch drüber gejaucht, also ohne entfernen von irgendetwas, Die Sitzbank
    zwar abgedeckt, aber klarerweise hat sich der Lacknebel dort auch (und im Besonderen in den Nähten abgesetzt). Die äußeren Tritbrettleisten
    waren dann auch noch in einen Art Zementmörtel verlegt, der natürlich an den ALU-Leisten sichtbare Spuren hinterlassen von dem, dass die
    Endstücke mal mit den Nieten regelrecht zusammen oxidiert sind mal ganz abgesehen....aber auch dort konnte ich eine kleine Fläche O-Lack retten.
    Die Vjatka ist sehr massiv aufgebaut, eine Schwachstelle konnte ich bis dato aber sehr wohl feststellen.


    Meine stand mit ziemlicher Sicherheit lange Zeit im Freien am Seitenständer, dadurch kann das Regenwasser im linken Trittbrettbereich nicht wirklich nach
    hinten abfließen und bildet, im vorderen Bereich (genau im Übergang zw. Beinschildwölbung, Trittbrett und Tunnelblech einen kleinen See. Dort ist auch der
    stärkste Rostbefall festzustellen.

    auch die Gummis habe ich mal vom Ü-Lack befreit, sind erstaunlich gut beinander, die äußeren Leisten allerdings weniger.
    Den Rostbefall werde ich aber genauer verfolgen, soll heißen bis fast auf das blanke Metall, passt es mir optisch dann nicht ganz
    wird künstlich nach patiniert (Salzsäure + Wasser)
    für heute ist dann noch geplant, Demontage Gepäcksträger, Kennzeichenhalter und Schmutzfänger um die restlichen Farbspuren
    u.a. an Gummis, Schrauben etc. zu beseitigen.

    Nachdem ich gestern bei meinen sinnlosen Spielereien auch noch zu meiner Freude entdeckt habe, dass ich einen Funken habe ist
    klar, ich werde die Kiste versuchen auch anzuwerfen, eventuell braue ich mir da heute noch eine ordentliche 12 Liter Mischung
    Zitronensäure um den Tank mal zu säubern und zu entrosten. Beim Kicken habe ich allerdings schon gemerkt, dass zumindest
    die Lager jetzt nicht mehr die Besten sind......sollte das funktionieren, dann glaube ich wieder an die Aussagen vieler .......
    mach mal den Vergaser sauber..., sollte sie dann allerdings unerwartet hochdrehen oder ich es nicht schaffe den Vergaser einzustellen,
    eröffne ich ein Topic im Technikbereich...genauen Text überlege ich mir noch, wird aber sicher sehr aussagekräftig

    Ich bin schon zumindest soweit, dass ich erkannt habe, dass ohne den Zündschlüssel theoretisch kein Starten möglich ist

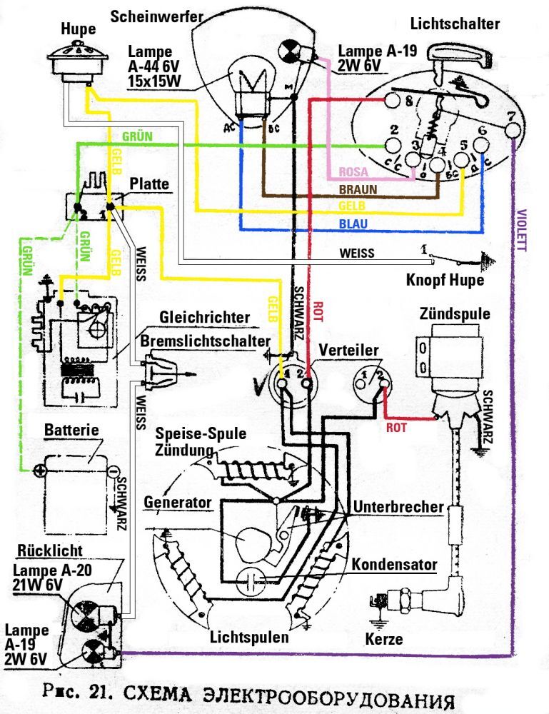
    durch Stecken des Zündschlüssels öffnet Kontakt 8 (ein Art Federbügel) durch Ziehen geht rot wieder auf Masse und der Motor ist aus

    Einmal editiert, zuletzt von 125vnb6 (September 3, 2014 at 06:55)

  • Pornstar
    Ten Inch Terror
    Reaktionen
    634
    Punkte
    18,024
    Trophäen
    2
    Beiträge
    3,469
    Einträge
    1
    Wohnort
    Hamburg
    Vespa Typ
    PX230, T4, PX 200 Rost, Ten Inch Terror, The Stray Bullet
    • September 3, 2014 at 06:45
    • #25

    Den Rost grob abbürsten und einen Mischung aus Owatrol und Polytrol drauf -Fertig ist der Lack!

    Lieber zwei Damen im Arm, als zwei Arme im Darm.

  • 125vnb6
    Meister
    Reaktionen
    1,843
    Punkte
    13,708
    Trophäen
    2
    Beiträge
    2,358
    Einträge
    1
    Wohnort
    81241 München, Deutschland
    Vespa Typ
    VNB1,6,50S,Primavera ET3, PK50,PK50S,PX200E, Chetak 150, NSU Quickly. Lambretta J125, Ciao SC, 2*Vjatka, VN2T
    • September 3, 2014 at 07:11
    • #26

    ...ja so ähnlich wollte ich es auch machen, aber nach einem gestrigen Telefonat mit meinem Hausladen bezüglich der anstehenden Typisierungsprozedur (Ö)hat man mich durch die Blume erklärt (bzw. auch gebeten) , wenn möglich nicht all zu verrostet bzw. im extrem gammeligen Zustand, denn dann könnte es Schwierigkeiten geben.

    ...wurde mir auch u.a. damit begründet, dass die verstärkten Typisierungswünsche von O-Lack Rollern und deren Zustände in letzter Zeit für die österreichische Behörde (und auch für den Laden selbst) bereits ein rotes Tuch geworden sind, und es taktisch daher nicht ungeschickt wäre keine schlafenden Hunde zu wecken.

    Nachdem ich zu dem Roller außer einen 0815KV keinerlei Unterlagen bzw. Bestätigungen habe,werde ich mich schon bemühen die vorgegebenen Spielregeln einzuhalten, da es
    aufgrund dessen eh schwierig genug werden wird, dass Ding halbwegs sauber auf die Straße zu bringen.
    Danach bin ich wahrscheinlich wieder entspannter bzw. verrosteter :)

    2 Mal editiert, zuletzt von 125vnb6 (September 3, 2014 at 07:39)

  • juny79
    Hausdrache
    Reaktionen
    437
    Punkte
    13,667
    Trophäen
    2
    Beiträge
    2,481
    Bilder
    36
    • September 3, 2014 at 11:10
    • #27

    ohhhh andreas, geil! du hast nen Thread gemacht :love:
    hab dir ja schon gesagt, ich liebe diese fetten russenkarren, freu mich sehr hier schaulustige sein zu dürfen :D


    Zitat von Pornstar

    den rost grob abbürsten und einen mischung aus owatrol und polytrol drauf -fertig ist der lack!


    porni, warum ne mischung aus beidem? im gsf liest man ja immer nur lobeshymnen auf owatrol (bei mir wird das immer gelblich, darum kann ichs nicht so leiden, aber was besseres fällt mir auch nicht ein, weil das oxyblock so speckig wird :s ) in der beschreibung steht, das zeug glänzt?
    und wie, was, wo mischen? direkt owatrol und polytrol mischen und aufpinseln? oder mit nem lappen? auch über intakten lack?

    Externer Inhalt www.youtube.com
    Inhalte von externen Seiten werden ohne Ihre Zustimmung nicht automatisch geladen und angezeigt.
    Durch die Aktivierung der externen Inhalte erklären Sie sich damit einverstanden, dass personenbezogene Daten an Drittplattformen übermittelt werden. Mehr Informationen dazu haben wir in unserer Datenschutzerklärung zur Verfügung gestellt.

    Elektrik ist ein Arschloch

  • 125vnb6
    Meister
    Reaktionen
    1,843
    Punkte
    13,708
    Trophäen
    2
    Beiträge
    2,358
    Einträge
    1
    Wohnort
    81241 München, Deutschland
    Vespa Typ
    VNB1,6,50S,Primavera ET3, PK50,PK50S,PX200E, Chetak 150, NSU Quickly. Lambretta J125, Ciao SC, 2*Vjatka, VN2T
    • September 3, 2014 at 12:05
    • #28

    soweit ich informiert bin, ist polytrol ein Farbauffrischer in Kombi mit dem Owatrol-Öl wahrscheinlich eine optische Aufwertung

    ...aber @juny ...ich habe das Zeug gleich mal bestellt (soll nicht heißen ich bin beratungsresitent) und ich mach Dir dann eine exclusive Vorher-Nachher Geschichte

    ich bin bei den sichtbaren Partien, aufgrund der Optik eh auch nicht so der Freund von Oxyblock und Owatrol, da habe ich deutlich
    schönere Erfahrung mit Aero 46 Spezial von Elaskon gemacht (gehört allerdings dann auch bei Zeiten aufgefrischt). Kannst auch
    anschließend auf Glanz polieren und wenn es weg muss aus irgendwelchen Gründen, dann lässt es sich auch gut entfernen.
    An meinem Lambretta Tunnel vor ca. zwei Jahren aufgebracht und da rostet auch nichts nach (allerdings Garage) und da hast
    in keinster Weise Verfärbungen im Lack..
    Owatrol und Oxy sind eher pestig...

    und beim Oxyblock geht mir trotz zugiger Umgebung die Austrocknung und Dünnflüssigkeit extrem auf die Nerven
    (vor allem an Flanken), aber die Beständigkeit darf man halt auch nicht verachten

    ...halt beim Trittbrett wo doch ständig Kontakt besteht, eher die einzigen Perspektive

    4 Mal editiert, zuletzt von 125vnb6 (September 3, 2014 at 12:59)

  • juny79
    Hausdrache
    Reaktionen
    437
    Punkte
    13,667
    Trophäen
    2
    Beiträge
    2,481
    Bilder
    36
    • September 3, 2014 at 12:15
    • #29
    Zitat von 125vnb6

    da habe ich deutlich
    schönere erfahrung mit aero 46 spezial von elaskon gemacht (gehört allerdings dann auch bei zeiten aufgefrischt).

    ja, aber das owatrol sollte man doch auch jährlich auffrischen? ich hab ein paar stellen an meiner alltags-px damit behandelt und muß das dieses jahr dringend neu behandeln, denn da merkt man nix mehr von(allerdings ist die auch allwetter im einsatz)
    oxyblock hab ich über die 79er gezogen, aber das dauerte eeeeewig, bis es nicht mehr klebrig war :s
    kommt das elaskon auch direkt auf den rost oder macht man da vorher blank?
    ich bin auf jeden fall sehr gespannt.
    (vergilben würd mich bei der rally wg. orange jetzt auch nicht so wahnsinnig stören ;) )

    Elektrik ist ein Arschloch

  • 125vnb6
    Meister
    Reaktionen
    1,843
    Punkte
    13,708
    Trophäen
    2
    Beiträge
    2,358
    Einträge
    1
    Wohnort
    81241 München, Deutschland
    Vespa Typ
    VNB1,6,50S,Primavera ET3, PK50,PK50S,PX200E, Chetak 150, NSU Quickly. Lambretta J125, Ciao SC, 2*Vjatka, VN2T
    • September 3, 2014 at 12:43
    • #30

    wie gesagt beim Oxyblock ist weniger die Umgebungstemp. zur Austrocknung ausschlaggebend, viel mehr Umluft bzw. zugige Luft
    (stell´s halt auf eine Klippe, dann sollte es über Nacht, bei einer steifen Brise trocken sein ;) )

    bei Fahrzeugen im Dauereinsatz ist aber klar, dass der Schutzfilm irgendwann klein bei gibt, es ist ja eigentlich nur getrocknetes
    Öl
    ...das wird auch der Grund sein, warum ich nur die vorderen Trittleistenendstücke aufgrund der Optik vernieten werde und den Rest dann schraube, weil
    ich befürchte da werde ich öfters nachsehen und handeln müssen.

    ...Sachen die nicht innerhalb von 24 Std. ausgetrocknet oder fest sind sind generell Scheiße.........blockieren einen nur.....da bin ich eher zu ungeduldig
    aber dafür habe ich dann auch immer Lehrgeld gezahlt :D

  • 125vnb6
    Meister
    Reaktionen
    1,843
    Punkte
    13,708
    Trophäen
    2
    Beiträge
    2,358
    Einträge
    1
    Wohnort
    81241 München, Deutschland
    Vespa Typ
    VNB1,6,50S,Primavera ET3, PK50,PK50S,PX200E, Chetak 150, NSU Quickly. Lambretta J125, Ciao SC, 2*Vjatka, VN2T
    • September 3, 2014 at 21:23
    • #31

    ...heute gekommen

    und bereits vor zwei Wochen, ein paar Ersatzteile bzw. Zubehör

  • 125vnb6
    Meister
    Reaktionen
    1,843
    Punkte
    13,708
    Trophäen
    2
    Beiträge
    2,358
    Einträge
    1
    Wohnort
    81241 München, Deutschland
    Vespa Typ
    VNB1,6,50S,Primavera ET3, PK50,PK50S,PX200E, Chetak 150, NSU Quickly. Lambretta J125, Ciao SC, 2*Vjatka, VN2T
    • September 4, 2014 at 06:26
    • #32

    ein paar kleine Unterschiede zum Original:

    am Lenker der schwarze Knopf ist eine Justierschraube für den Scheinwerfer. Der Reflektor ist gefedert und kann dadurch leicht geschwenkt
    werden. Die Lampenfassungen bzw. Birnen haben allerdings einen anderen Durchmesser. 6 Volt Birnen habe ich zwar in neu in Reserve, bei
    12 Volt Birnen bin ich noch nicht fündig geworden.
    ja beim Verchromen waren die Russen generell mal keine Weltmeister..
    Lichtschalter, leider ohne den Zündschlüssel (auch dafür hätte ich eine offene Brieftasche)
    gibt aber im Netz eine nette russische Nachbauanleitung für Bastler
    (habe allerdings noch nicht rausfinden können aus welchen Material, wahrscheinlich sibirische Zeder)
    Tacho: mit kyrillischer Schrift, hier brauche ich dann einen mit einer 120 km/h Anzeige (also wer was hat :sleeping: ..kann sich gerne melden)
    Lenkersperre solide Ausführung für langes Bügelschloss (da bin ich auch noch auf der Suche nach was passendem)

    (weil ich Anfragen erhielt bezüglich Nachbaufinne, schaut so aus und wird unlackiert geliefert, wie schon erwähnt kommt auch
    aus einem Land hinterm vormals eisernen Vorhang ..Bulgarien..Qualität gut...inkl. Befestigunsschrauben
    beim Open Day vom SIP habe ich allerdings auch eine nette Ersatzvariante eines Griesskirchners (Ö) gesehen, die mich schwer begeistert hat..


    ..ein nettes Nebendetail, Tankdeckel verschraubbar mit Meßbecherfunktion fürs Zweitaktöl

  • Pornstar
    Ten Inch Terror
    Reaktionen
    634
    Punkte
    18,024
    Trophäen
    2
    Beiträge
    3,469
    Einträge
    1
    Wohnort
    Hamburg
    Vespa Typ
    PX230, T4, PX 200 Rost, Ten Inch Terror, The Stray Bullet
    • September 4, 2014 at 06:28
    • #33

    Durch das Mischen bleibt es nicht klebrig und es wird nicht ganz so gelblich.

    Lieber zwei Damen im Arm, als zwei Arme im Darm.

  • 125vnb6
    Meister
    Reaktionen
    1,843
    Punkte
    13,708
    Trophäen
    2
    Beiträge
    2,358
    Einträge
    1
    Wohnort
    81241 München, Deutschland
    Vespa Typ
    VNB1,6,50S,Primavera ET3, PK50,PK50S,PX200E, Chetak 150, NSU Quickly. Lambretta J125, Ciao SC, 2*Vjatka, VN2T
    • September 4, 2014 at 06:43
    • #34

    ..die Haltbarkeit des Anstriches wird aber dadurch nicht verlängert, muss dann auch wieder regelmäßig aufgefrischt werden?

  • Pornstar
    Ten Inch Terror
    Reaktionen
    634
    Punkte
    18,024
    Trophäen
    2
    Beiträge
    3,469
    Einträge
    1
    Wohnort
    Hamburg
    Vespa Typ
    PX230, T4, PX 200 Rost, Ten Inch Terror, The Stray Bullet
    • September 5, 2014 at 07:21
    • #35

    Ich habe meine Christbaumkugel damit vor nun rund 18 Monaten versiegelt und das Ding steht immer noch gut da. Sogar das Pin Striping und das Lettering sind direkt auf die Owa-Polytrolschicht aufgebracht worden.

    Lieber zwei Damen im Arm, als zwei Arme im Darm.

  • juny79
    Hausdrache
    Reaktionen
    437
    Punkte
    13,667
    Trophäen
    2
    Beiträge
    2,481
    Bilder
    36
    • September 5, 2014 at 13:31
    • #36
    Zitat von Pornstar

    ich habe meine christbaumkugel damit vor nun rund 18 monaten versiegelt und das ding steht immer noch gut da. sogar das pin striping und das lettering sind direkt auf die owa-polytrolschicht aufgebracht worden.

    hast du einfach 50:50 gemischt und aufgepinselt?

    Elektrik ist ein Arschloch

  • 125vnb6
    Meister
    Reaktionen
    1,843
    Punkte
    13,708
    Trophäen
    2
    Beiträge
    2,358
    Einträge
    1
    Wohnort
    81241 München, Deutschland
    Vespa Typ
    VNB1,6,50S,Primavera ET3, PK50,PK50S,PX200E, Chetak 150, NSU Quickly. Lambretta J125, Ciao SC, 2*Vjatka, VN2T
    • September 5, 2014 at 13:56
    • #37

    hmm...ich glaube ja Mr. Pornstar ungeprüft (fast) alles, aber ich fürchte unabhängig vom Mischungsverhältnis wird die ganze Geschichte für Dich nicht wirklich aussagekräftig sein.

    Da ich nicht annehme, dass pornstar eine Dauerdekoration mit Weihnachtskugeln im amerikanischen Stile in seinem Vorgarten hat bzw. seine Stray Bullet gaffenden Passanten ganzjährig zur Bewunderung auf die Straße stellt, sind die 18 Monate mal unter der Hand geflüstert eher Garagen bezogen (klimatisiert) und somit für deinen Grashüpfer Flip nicht wirklich relevant. Die arme Sau muss ja fast täglich raus,oder.....?

    aber ich probier´s trotzdem ....und mich würde auch interessieren, wie feiert´s ihr da oben Weihnachten, wenn man zu solchen Maßnahmen
    greift????

  • Pornstar
    Ten Inch Terror
    Reaktionen
    634
    Punkte
    18,024
    Trophäen
    2
    Beiträge
    3,469
    Einträge
    1
    Wohnort
    Hamburg
    Vespa Typ
    PX230, T4, PX 200 Rost, Ten Inch Terror, The Stray Bullet
    • September 5, 2014 at 17:48
    • #38

    50:50 Euer Vertrauen ehrt mich. Nicht pinseln, sondern dünn mit einem Lappen einölen, trocknen lassen und so zwei weitere Gänge aufbringen. Dünn muss es sein, das ist wichtig.

    Lieber zwei Damen im Arm, als zwei Arme im Darm.

  • 125vnb6
    Meister
    Reaktionen
    1,843
    Punkte
    13,708
    Trophäen
    2
    Beiträge
    2,358
    Einträge
    1
    Wohnort
    81241 München, Deutschland
    Vespa Typ
    VNB1,6,50S,Primavera ET3, PK50,PK50S,PX200E, Chetak 150, NSU Quickly. Lambretta J125, Ciao SC, 2*Vjatka, VN2T
    • September 5, 2014 at 20:22
    • #39

    ...so bin heute auch mit der Lackfreilegung fertig geworden....
    und bin doch erstaunt wie gut schlussendlich eigentlich alles gelaufen ist. Für die, die auch mit so etwas
    spekulieren. In meinem Fall habe ich zum momentanen Zeitpunkt knapp 50 Std. aufgewendet und der
    Materialeinsatz belief sich auf knapp über € 80.--. (5,5l Aceton, 0,75l Pelox, Politur, Rostschutzg´schichten etc.)
    Wobei ich mir die Versiegelungen der Rostpartien noch für später aufhebe.

    und so habe ich sie übernommen


    ...das wärs jetzt mal für´s Erste........

  • Matthias_1986
    Fortgeschrittener
    Reaktionen
    130
    Punkte
    1,535
    Trophäen
    1
    Beiträge
    265
    Wohnort
    Miesbach, Deutschland
    Vespa Typ
    PK 50 S, P139X
    • September 5, 2014 at 21:36
    • #40

    Sehr schön! Die Lüfterradabdeckung gefällt mir besonders. 8o

    ...und die Gegensätze im letzten Bild in deinem Hof! :D

Tags

  • Vjatka
  1. Datenschutzerklärung
  2. Impressum
  3. Kontakt
  4. Geschichte der Vespa bei Wikipedia
  5. Nutzungsbedingungen
Made with ♥ in Bavaria
Community-Software: WoltLab Suite™