Hallo zusammen ich habe eine vespa special v50 N v5b3 kann mir jemand helfen um die lichtschalter mit kabelbaum zu verbinden danke im vorau
V50N Lichtschalter anschließen
-
-
Das ist die vespa die
-
Menzinger
February 6, 2024 at 16:30 Hat den Titel des Themas von „Lichtschalter“ zu „V50N Lichtschalter anschließen“ geändert. -
Ziemlich viele Kabel aus dem Lichtschalter für eine deutsche Special...
Du solltest uns mal aufklären, was in der Möhre so verbaut ist.
Angefangen von der Lima über den Kabelbaum bis hin zu dem Lichtschalter und dem Drumherum (Bremslicht ja nein, Schnarre/Hupe, etc.)
Das hat alles maßgeblichen Einfluß. Anhand der spärlichen Bilder kann ich das nicht beantworten.
Gruß Paddy.
-
special v50 N
Hast Du mal nach dem passenden Schaltplan für Deine Vespa gesucht?
-
Naja Jörg,
wenn er nach dem Schaltplan seiner V5B3 sucht, taucht so ein Lichtschalter definitiv nicht auf....
Er muß erzählen, was verbaut ist.
Gruß Paddy.
-
-
Also ich habe eine. Euer kabelbaum bei sip gekauft für meine vespa weil der alt kaputt war
Ist eine kabelbaum 12 v für vespa special v50 v5b3 mit 4 blinke bremslich ohne hupe
-
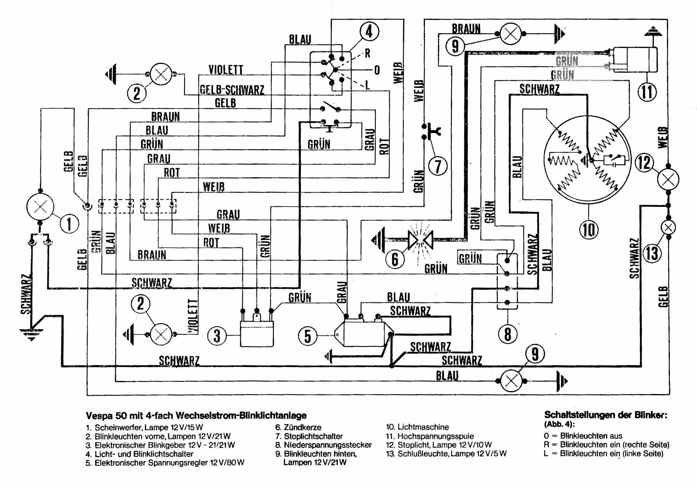
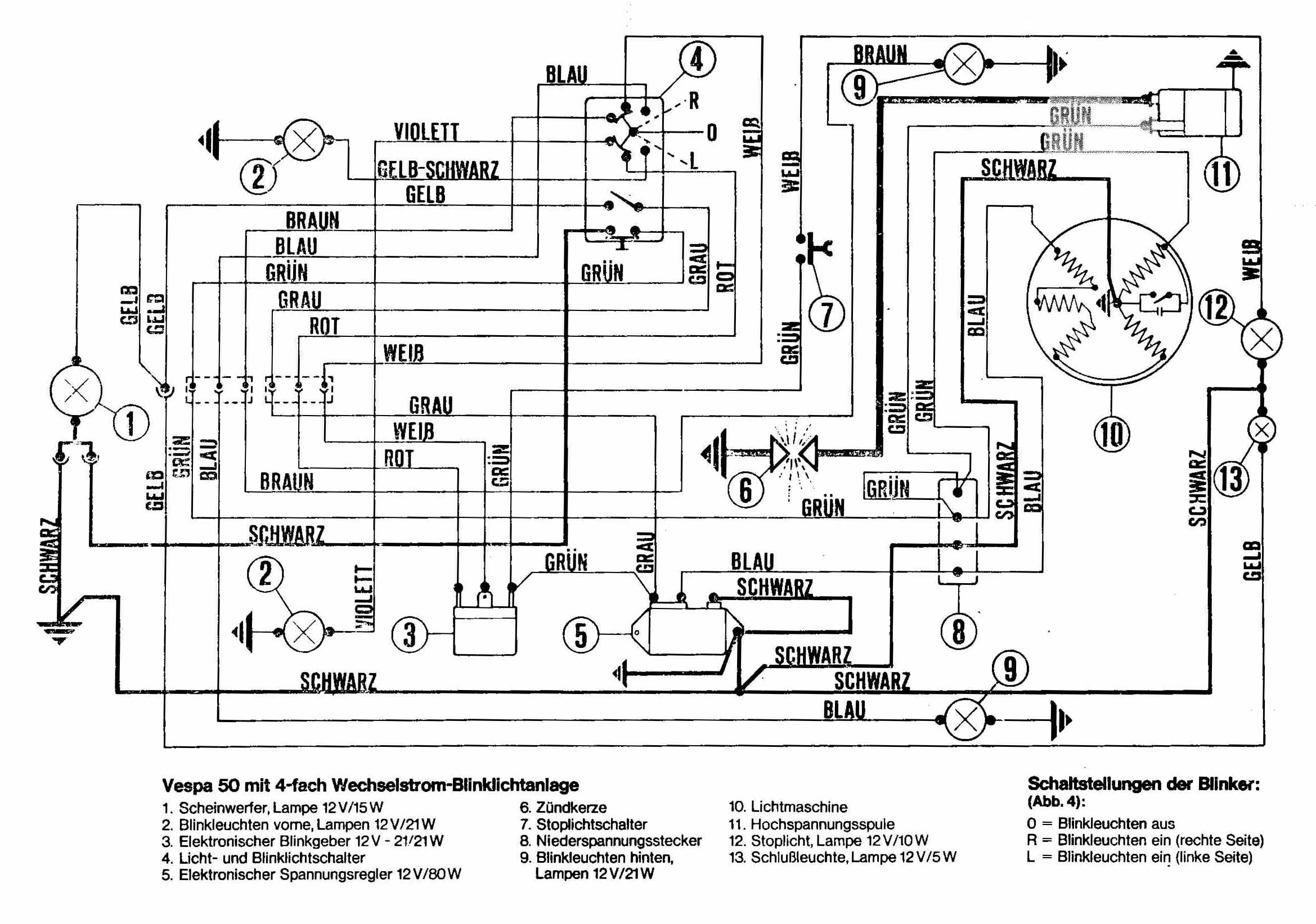
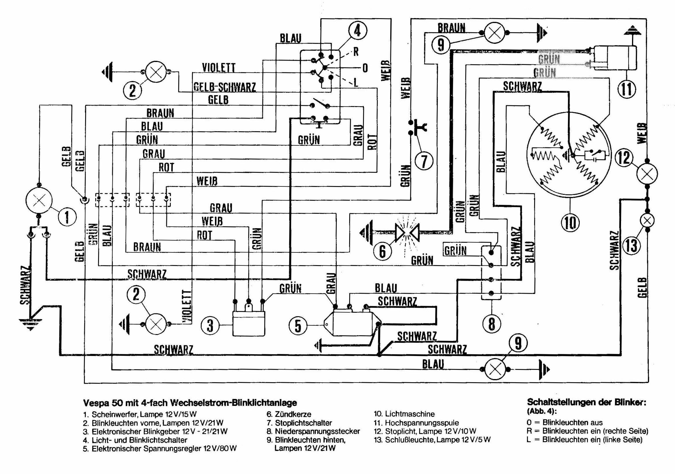
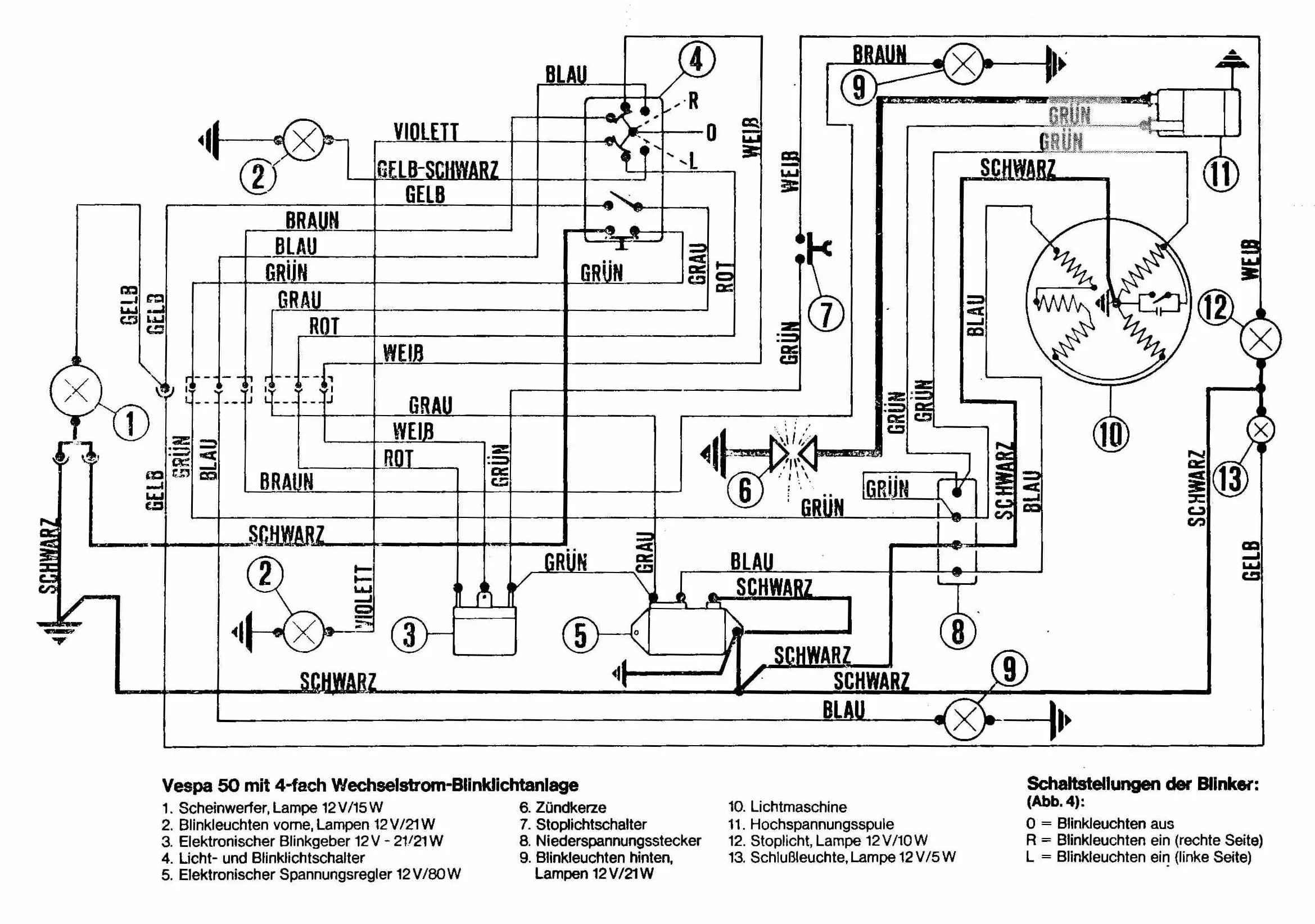
Das ist die schaltplan
-
Weil meine schaltlicht kaputt war habe ich in internet eine neue gekauft aber auch mit schaltplan habe ich probleme mit anschließen weil die lichtschalter hat ander Farbe als der kabelbau
-
Das ist die alte licht schalter und laut der schaltplan von der neue kabelbaum hat die alte lichtschalter ein Kabelbaum mit der Farbe gelb schwarz
-
Was hast du jetzt alles NEU? Kabelbaum und Schalter oder nur Schalter?
-
Hi kawitzi ich beides neue gekauft
-
Ach die vier Blinker....
Sorry, das hatte ich vergessen. Dann braucht es natürlich die vielen Kabel.
Dann sollte Kaws Schaltplan dafür passen.
Gruß Paddy.
-
Welchen Schalter von SIP (Teilenummer)?
-
Der lichtschalter ist nicht von sip habe ich bei ebay Kleinanzeige gekauft
-
Kabelfarben Rücklicht: gelb, schwarz, weiß
Anzahl Kabel Rücklicht: 3
Kabelfarben Bremslichtschalter: grün, weiß
Anzahl Kabel Bremslichtschalter: 2
Kabelfarben Kabelkästchen (Motor): 2x grün, blau, schwarz
Anzahl Kabel Kabelkästchen (Motor): 4
Kabelfarben Spannungsregler: blau, grau, grün, schwarz
Anzahl Kabel Spannungsregler: 4
Kabelfarben Blinker hinten rechts: braun
Anzahl Kabel Blinker hinten rechts: 1
Kabelfarben Blinker hinten links: blau
Anzahl Kabel Blinker hinten links: 1
Kabelfarben Blinkerrelais: 2x grün, rot, weiß
Anzahl Kabel Blinkerrelais: 4
Kabelfarben Kabelkästchen (vorne): 2x schwarz, blau, braun, gelb, grau, grün, rot, weiß
-
Ok danke kawitzi ich versuche gleich ich hoffe das es klapp
