Hallo Zusammen,
vielleicht kann mir eine / einer von euch weiterhelfen.
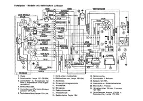
Ich restauriere gerade meine PK-50-S. Der Kabelbaum war sehr verbastelt, das falsche Blinkrelais verbaut.
Jetzt habe ich mir das richtige Blinkrelais besorgt. Es ist 4-polig und es sind nur Farben an den 4 Anschlüssen vorhanden.
Kann mir einer von euch sagen, was welcher Anschluss ist?
B+ (49) = Farbe am Relais?
Masse (31) = Farbe am Relais?
Zum Blinkschalter (49a) = Farbe am Relais?
Zur Kontrollleuchte (C) = Farbe am Relais?
Vielen Dank im Voraus
Gruß
Hubert
