Hallo chicoduro,
weis gerade einer wie das ist mit dem gleichstrom und wechselstrom bei der lusso
ähm, mit Batterie = Gleichstrom
ohne Batterie = Wechselstrom
Gruß, Klaus
Hallo chicoduro,
weis gerade einer wie das ist mit dem gleichstrom und wechselstrom bei der lusso
ähm, mit Batterie = Gleichstrom
ohne Batterie = Wechselstrom
Gruß, Klaus
Hat die Hupe ned Gleichstrom?
da bin ich total überfragt ....ich glaube am schluss wird diese tacho anschliesserei doch noch ein krimi für mich
Hallo nachbrenner,
Hat die Hupe ned Gleichstrom?
bisher dachte ich, man könnte sich auf Beiträge von dir als altem Hasen verlassen. Aber manchmal komme ich doch ins Grübeln bei dem was ich alles hier so lesen soll ???
Wenn man an der Hupe zwischen Gleich- und Wechselstrom differenzieren will gibt es schon lange keine Wechselstromvespen mehr und schon gar keine Wechselstrom-PXen. Ergo wäre der Tacho niemals für Wechselstromvespen einsetzbar oder produziert worden und die Anleitung von SIP der letzte Sch....
Allerdings glaube ich, dass die Anleitung von SIP richtig ist.
Gruß, Klaus
Mal schön Durchatmen und Ommmm.
Das mit dem alten Hasen nehme ich persönlich.
Das meine Antwort als Frage gestellt war,siehste am Fragezeichen.
Hat nicht die Lusso ohne Batterie nen Hupengleichrichter drin?
Müste mich da schon arg täuschen.
Wobei- ja es stimmt ich bin nicht der Elektrik Profi-und du?
Hallo nachbrenner,
ups, der alte Hase bezog sich auf deine von mir vermutete Erfahrung in Bezug auf den Umgang mit Vespatechnik. Deine Beiträge zu ziemlich radikalen Tuningmethoden, Vespatronic etc lassen das zumindest wahrscheinlich erscheinen.
Alle Hupen arbeiten nur mit Gleichstrom und daher hat eine Vespa ohne Batterie einen Hupengleichrichter, aber das sind die, die SIP als Wechselstromvespen bezeichnet.
Irgendwann wurden in Deutschland die Wechselstromschnarren verboten und seither gibt es keine "reinen Wechselstromvespen" mehr zu kaufen. Das war m.W. lange vor der PX.
Nix für ungut ![]()
Gruß, Klaus
man ist nie ausgelernt.....
Der krimi geht los ! Bin gerrade völlig verwirrt...
Also ich habe da mal 3 kabel zur verfühgung rot . braun . Schwarz ....
Schwarz ist klar geht an masse.
Rot geht an strom nur wo .
Und braun versteh ich nicht ![]()
Hallo chicoduro,
dann poste mal die Anleitung von SIP in lesbarer Form.
Gruß, Klaus
Muss er nicht posten, wird freundlicherweise auch von SIP selbst zur Verfügung gestellt: Klick
Steht doch alles drin.
rot- Zündschloss
braun-Lichtschalter+, Zündimpuls für DZM
sw- Masse,
Hoffe das Hoppelhäschen liegt diesmal richtig. ![]()
Hallo,
yepp altes Häschen, so sehe ich das auch.
Rot und Schwarz kann man am Zündschloss mitstecken, wobei ich Tacho-Rot an Zündschloss-Weiss stecken würde damit es mit Zündung An-Aus mitgeschaltet wird. Für Braun-Lichtschalter+ (wo man vermutlich löten müsste) könnte man sich noch als Alternative den Verteilerkasten unter der Kaskade anschauen wo man an das Lichtschalter+ -Kabel (in meinem Plan viollett) vielleicht einfach das braune Kabel des Tachos dazustecken können sollte.
Gruß, Klaus
PS: ich hab' vergessen, dass du ja die neue PX hast, da musst du die Farben nochmal prüfen und alles im Verteilerkasten stecken. Aber vermutlich stimmen die Farben ja trotzdem, wenn ich mir den Plan für die E-Starter-Version so anschaue.
vielen dank schon mal an euch ...
Leider kann ich die kabel erst am sonntag wieder begutachten .werde euch dann bescheid geben wenn es soweit ist
werde sonst bevor ich was anklemme noch ein paar fotos knipsen das ich auf sicher gehen kann...
Meine idee war auch so das ich das zündschloss drehe und alles geht an dass wäre super wenn das funktionien würde...
Mel eine frage nebenbei.. Im moment habe ich keine batterie zum das ganze auszuprobieren..
Ich habe da ein mororradbatterielader für 12v geht das wenn ich die + und - klaue an die kabel anbringe und das gerät laufen lasse wie zur ladung
gruess robi
also ich habe da mal fotos gemacht
Hallo chicoduro !
also das mit dem Tacho ist ne Simple Sache.
Du hast grundsätzlich nur 3 Kabel die an deinen Kabelbaum angeschlossen werden müssen.
Schwarz -> Masse -> Irgendwo an der Karosserie befestigen bzw. Lenkkopf
Rot -> Dauer + bzw. über das Zündschloss geschaltet
(Wenn du dein Zündschloss auf "On" schaltest, wenn du dann die Hupe betätigst, geht die Hupe dann ? Wenn ja nehm dir von der Hupe das Gelbe Kabel, dann schaltet der Tacho auch nur ein wenn du das Zündschloss auf "on" stehhen hast)
Braun -> Lichtschalter ( Am Lichtschalter solltest du ein Violettes Kabel vorfinden. Da muss du das Braune Kabel anschließen, weil dein Licht ja Drezahlabhängig ist. )
Der Rest ist schnell gemacht
Falls du dir mal einen Einbau ansehen möchtest -> Sip-Digitaltacho
ZitatSteht doch alles drin.
rot- Zündschloss
Dem Stimme ich nicht ganz zu, weil wenn er an Rot anschließen würde, hätte er immer Strom an dem Tacho anliegen
Folge -> Batterie komischer Weise immer leer ![]()
Diesel ![]()
p.s.
Der Motorradbatterielader wird dir nichts bringen! Wenn du ein Auto hast oder einen anderen Roller würde ich von da Überbrücken und evt. die Batterie abklemmen. Wenn du die Batterie an einem Auto abklemmst, schau vorher ob du noch den Radio-Code hast und denk daran das alle Uhren wieder eingestellt werden müssen) ![]()
Jup ,Klemme 15 am Zündschloss ist richtig wenn Batterie.
Nimm dafür abber ned die beigelegten kabelklemmen mit die Taugen nix und der nächste Defekt ist Programiert.Schön brav einlöten und mit Schrumpfschlauch arbeiten.
hallo zusammen
hier ein paar neue fotos von meiner verkabelung ....leider bin ich nicht so der löt-profi ![]()
so der tacho ist jetzt angeschlossen und er läuft das heisst wenn ich den schlüssel auf ON stelle leuchtet der tacho auf und startet
so wie ich es wollte
also rotes kabel --- an das gelbe der hupe löten
das braune kabel --- geht an das violete vom licht löten
schwarze kabel habe ich unter den scheinwerferhalter montiert ...
.... jetzt fehlt nur noch die richtige lenkerabdeckung dazu .....
hier noch ein foto ![]()
ein herzliches dankeschön an die helfer hier in meinem thema ...und natürlich auch danke an die die mir hier immerwieder helfen mit meinen problemchen !!!!!!!!!!!!! ![]()
schade kann man hier keine videos hochladen !!
Hallo,
ist ja klasse, dass das Teil funktioniert ![]()
Bin froh das wir dir helfen konnten!
Für alle die auch diesen Tacho verbauen wollen, er hat eine Px Lusso mit Batterie ! ![]()
Ich erwähne es, weil es verschiedene Kabelbäume gibt und wenn man falsch verkabelt kann unter gewissen umständen der Tacho kaputt gehen.
Daher schauen ob der Kabelbaum mit eurem übereinstimmt, dann kann die Verkablung von chicoduro übernommen werden, sont besser fragen !
Diesel ![]()
Hallo Vespafreunde,
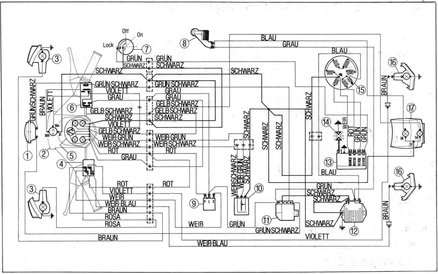
ich habe mir den Tacho nun auch gekauft und möchte ihn dieses Wochenende anschließen. Fahre eine 83er PX Lusso ohne Batterie. Meinen [lexicon='Schaltplan',''][/lexicon] füge ich im Anhang bei.
Folgende Frage habe ich bezüglich der Verkabelung:
1. schwarz an Masse ist klar
2. braun an das violette Kabel vom Scheinwerfer ist auch klar
aber wo muss ich das rote kabel bei meinem Roller anschließen? Wie gesagt, ich habe keine Batterie!
Danke Euch vielmals für Eure Hilfe!
was sagt denn die beschreibung es tachos? der sollte ja, wenn ich das richtig sehe, 3 kabel haben, richtig?
